Содержание
Схема Подключения Генератора Маз — tokzamer.ru
Вал стальной, на его рифленой поверхности жестко, посредством прессовки, закреплены стальная втулка, полюсные наконечники и контактные кольца.
Схема генератора МАЗ
Как подключить генератор МАЗ?
При мойке двигателя рекомендуется защищать генератор от попадания воды. Каждая фаза состоит из двенадцати последовательно соединенных катушек, расположенных на отдельных полюсах всего 36 полюсов.
В щеткодержателе также установлено подпиточное сопротивление 3 величиной 75Ом, служащее для обеспечения надёжного возбуждения генераторной установки на низких оборотах двигателя. Отключение аккумулятора при работе силового агрегата снижает нагрузки и приводит к неисправности генератора ЯМЗ.
Замену вышедшего из строя регулятора и щеток надо проводить в мастерской.
В случае отклонения указанных замеров за требуемые пределы необходимо определить и устранить неисправность бортовой сети автомобиля. Схема подключения генератора МАЗ Дата публикации: Максимальная сила тока возбуждения, на которую рассчитаны элементы конструкции регулятора Я, равны 3,3 А.
Это сделано для того, чтобы разгрузить контакты ВПС, так как ток при первоначальном возбуждении генератора может достигать 5 А. Генераторная установка представляет собой трехфазную двенадцатиполюсную синхронную электрическую машину со встроенным выпрямительным блоком, помехоподавляющим конденсатором, щеткодержателем с регулятором напряжения и системой с протяжной вентиляцией. Кроме прямых функций — выработки электроэнергии для снабжения электрооборудования авто, к современным генераторам предъявляется еще одно требование — он не должен влиять и реагировать на радиоволны.
Сердечник набран из пластин электротехнической стали, изолированных друг от друга лаком и соединенных сваркой по наружной поверхности пакета.
А оно требуется для системы зажигания, бортового компьютера а теперь и разнообразных гаджетов , устройств диагностики и контроля и само собой для освещения, как сигнального, так и бытового.
С увеличением частоты вращения ротора напряжение генератора может достигнуть опасного для приемников значения, поэтому генератор работает совместно с регулятором напряжения, поддерживающим напряжение в бортовой сети автомобиля в заданных пределах. Так как электродвигатель работает непродолжительное время, то он обеспечивает нормальную работу подогревателя при пробегах автомобилей в течение нескольких капитальных ремонтов. Происходит возбуждение генератора от тока независимого источника — аккумуляторных батарей. Во время эксплуатации контролируйте натяжение ремня и следуйте за износом составных элементов. Водостойкое исполнение генератора обеспечивается применением соответствующих покрытий поверхности его деталей и пропиткой обмоток водостойкими лаками.
Генераторы автомобиля МАЗ моделей и питание получают от дополнительных диодов.
Если напряжение возрастает или уменьшается, регулятор соответственно уменьшает или увеличивает ток возбуждения и вводит напряжение в нужные пределы. Ротор 17 представляет собой вал с напрессованными шихтованным пакетом и втулкой. Нельзя проверять исправность схемы электрооборудования и отдельные провода мегомметром или лампой, на которую подается напряжение выше 26 В, при неотключенном генераторе. После сборки схема закрывается крышкой и заливается специальным герметиком.
Лучшие цены
При проверке генератора на автомобиле пересоединять провода и подключать для проверки приборы необходимо при отключенном выключателе массы.
Стабилитрон не пропускает через себя ток при напряжении ниже напряжения стабилизации и пробивается, т. И пока такое положение вещей сохраняется, надобность в автомобильном генераторе не отпадает — слишком уж много элементов автомобиля зависят от электроэнергии, которое данное устройство вырабатывает.
Регулятор напряжения 51 типа Это сделано для того, чтобы разгрузить контакты ВПС, так как ток при первоначальном возбуждении генератора может достигать 5 А.
Поэтому наличие блокировки позволяет предотвратить поломку свечей ЭФУ электрофакельного устройства. С увеличением частоты вращения ротора напряжение генератора может достигнуть опасного для приёмников значения. Поэтому следите за тем, чтобы вода не попала в деталь. При необходимости — очистить места присоединения проводов и подтянуть контактные части генератора и реле-регулятора.
Система электроснабжения авто МАЗ
Корпус генератора является минусовым выводом и подключается к массе машины. Правильно натянутый ремень привода генератора от усилия 3 кГ, приложенного к середине ветви ремня, должен иметь прогиб 10—15 мм.
Обмотка возбуждения генератора подключается к бортовой сети и далее генератор, работает как описано выше см. Концы обмотки возбуждения припаяны к контактным кольцам, расположенным на изоляционной втулке.
Иначе со временем возникнут поломки, которые приведут к ремонту запчасти. Генераторная установка Г заменяет собой генераторы Г и Г с соответствующими регуляторами напряжения. Происходит возбуждение генератора от тока независимого источника — аккумуляторных батарей.
Регулятор представляет собой электронное устройство, закрытое крышкой и залитое специальным герметиком. Разборку выполняют в следующем порядке: 1. Ремонт генератора МАЗ отвернуть два винта крепления щеткодержателя 3 см. Однако сегодня хотим рассмотреть схему подключения устройств и дать несколько советов по эксплуатации. По необходимости покупку можем переслать в любой регион, работаем с наличными и безналичными формами оплаты, оформляем отсрочки.
Генератор маз 5551 схема подключения
Мы уже писали ранее о генераторах для грузовиков. Однако сегодня хотим рассмотреть схему подключения устройств и дать несколько советов по эксплуатации.
Итак, генератор 4242 03.3771 имеет выпрямитель в регулятор напряжения.
Перед сборкой обязательно выполняется проверка работоспособности выпрямителя установки на стенде.
Так как блок состоит из трех элементов, советуем осмотреть все переходы.
Советы по эксплуатации
Генератор автомобиля МАЗ необходимо периодически проверять. При использовании придерживайтесь следующих правил:
- Не проверяйте состояние схем генератора МАЗ лампочкой либо мегомметров с напряжением более 26 В;
- Не допускайте осмотра агрегата замыканием клемм;
- Не отключайте провода от вывода, а также аккумулятор при работающей установке.
Согласно схеме подключения генератора МАЗ строго соблюдают полярность. Натяжение ремней проверяют только после остановки двигателя и аккумулятора.
Во время мойки автомобиля следует соблюдать осторожность. Поэтому следите за тем, чтобы вода не попала в деталь. Иначе со временем возникнут поломки, которые приведут к ремонту запчасти.
Необходимость ухода за КПП
Способствует продлению ресурса скоростной коробки – своевременное ее обслуживание. В частности, автовладелец должен следить за эффективностью работы шестеренок, рычага управления, контролировать уровень залитого в автомобильную систему МАЗ масла.
В случае необходимости ремонта коробки передач на МАЗ, необходимо демонтировать из штатного места коробку передач. Устройство должно быть визуально осмотрено на предмет внешних деформаций. Велика вероятность того, что именно это является причиной того, что КПП «не слушается» команд водителя. Если деформаций нет, можно приступать к разбору на составляющие КПП.
Если схема КПП МАЗ дала сбой, то станут проявляться следующие признаки:
- не срабатывают некоторые передачи, например, 4 и 5;
- отмечается затруднение ручного переключения.
Для промывки КПП требуется около 3-х литров специального масла. Ремонт КПП МАЗ может заключаться в восстановлении мостов, мойке, дефектации коробки.
Также, ремонту подлежат картер и крышка.
Это интересно: Ремонт и подключение генератора на грузовых автомобилях МАЗ
Схема генератора МАЗ
1 Г270А-3701200 Ротор в сборе 2 Б-16 Шпонка сегментная 3 МХ-0235 Гайка 4 МХ-0234 Шайба пружинная 5 Н0-1076 Шайба 6 Г270А-3701051 Шкив 7 236-1307170 Ремень 8 Г250-3701055 Вентилятор в сборе 9 Г250-3701054 Втулка 10 Г250-3701401 Крышка со стороны привода 11 236-3701025-Б2 Планка крепления генератора 12 252038-П29 Шайба 13 252135-П2 Шайба 14 201466-П29 Болт крепления генератора к планке 15 180603С9 Шарикоподшипник 16 Г250-3701404 Шайба специальная 17 Х-4001 Шайба пружинная 17 Х-4001 Шайба пружинная 17 Х-4001 Шайба пружинная 18 НО-0603 Винт 19 Г21-3701005 Чашка упорная 20 250511-П29 Гайка 21 252135-П2 Шайба 22 Г253-3701010 Щеткодержатель в сборе 23 ВБГ-1 Блок выпрямительный 24 Г250-3701352-А1 Блок контактный 25 180502КС9 Шарикоподшипник 26 МХ-0825 Шайба 27 Х-4289 Шайба пружинная 28 МХ-0015 Гайка 29 М152-3728006 Винт крепления крышки со стороны контактных колец 30 Г253-3701060 Крышка подшипника 31 Х1-100-75Д Винт 32 Х-1012 Шайба пружинная 33 250512-П29 Гайка 34 252136-П2 Шайба 35 250638-П29 Гайка 36 238НБ-3701044-Б Втулка кронштейна крепления генератора 37 201511-П29 Болт крепления генератора к втулке 38 236-3701020-В Кронштейн крепления генератора 39 250512-П29 Гайка 40 201504-П29 Болт крепления генератора к кронштейну 41 8Х-1497-А Шайба 42 Г250-3701319-А1 Втулка изоляционная 43 НО-1067 Шайба 44 8Х-1533М Гайка 45 Х-1482 Шайба пружинная 46 Г250-3701016 Болт крепления щеткодержателя 47 ТХ-4279 Винт 48 Х-4001 Шайба пружинная 49 Г250-3701300-А1 Крышка со стороны контактных колец в сборе 50 Г270А-3701100 Статор с катушками в сборе Ссылка на эту страницу: https://www.
kspecmash.ru/catalog.php?typeauto=2&mark=11&model=93&group=160
Как подключить генератор МАЗ?
Схема установки зависит от вида установки. На транспортных средствах ОАО «Минский автомобильный завод» с двигателями ЯМЗ применяются следующие модификации:
- 3112.3771 и 6582.3701 на 80 Ампер;
- 1312.3771 на 50 Ампер;
- Г273В1 на 45 Ампер.
При проведении ремонта используют схему генератора МАЗ. Разборку выполняют в следующем порядке:
- Отвинчивают соединение щеткодержателя и крышки;
- Вынимают деталь;
- Отворачивают винты шарикоподшипника и стяжки;
- Снимают крышку и отсоединяют вывозы фазы от выпрямителя;
- Отворачивают гайки шкива и снимают его, зажав в тисках ротор;
- Снимают вентилятор и втулку;
- Демонтируют крышку.
Чтобы узнать, как подключить генератор МАЗ правильно, следуйте его схеме. Проверяйте установку через 50 000 пробега и при каждом ТО-2. Во время эксплуатации контролируйте натяжение ремня и следуйте за износом составных элементов.
Как подключить генератор маз
Электрооборудование работает в однопроводной системе постоянного тока с номинальным напряжением 24В. Отрицательный полюс источника тока соединяется с корпусом.
ГЕНЕРАТОРЫ ДВИГАТЕЛЕЙ ЯМЗ
-7511.10,
ЯМ
З-7512.10
, Я
МЗ-7513.1
0,
ЯМЗ-7601.10
На силовой агрегат, в зависимости от модели и комплектации могут устанавливаться генераторы нескольких моделей (см. раздел «Комплектация»).
Генераторная установка 6582.3701-03 состоит из трехфазного синхронного генератора переменного тока с электромагнитным возбуждением, встроенных выпрямительного блока БПВ-17-100-02 и интегрального регулятора напряжения типа Я120М1, предназначенная для работы в качестве источника электрической энергии параллельно с аккумуляторной батареей в системе электрооборудования автомобилей и двигателей.
Номинальное напряжение, В 28
Максимальный ток нагрузки генератора, А 80
Частота вращения ротора при температуре окружающей среды и генератора 25±10ºС и напряжении 26 В, мин -1 , не более:
без нагрузки 1180
при токе нагрузки 60 А 2200
Ток возбуждения, А 3,2±0,2
Давление на щетки при сжатии пружины до 17,5 мм, Н 2,2±0,2 При токе нагрузки 30 А, частоте вращения ротора генератора 3500±175 мин -1 , температуре окружающей среды 25±10ºС и включенной аккуму-
ляторной батарее напряжение генератора должно находиться в пределах 27,0…28,0 В в положении посезонной регулировки «лето», а при положении посезонной регулировки «зима» должно быть 28,8…30,2 В.
Генератор состоит из следующих частей: статора; ротора; крышки со стороны контактных колец со встроенным выпрямительным блоком, имеющим три дополнительных диода; крышки со стороны привода; щеткодержателя с интегральным регулятором напряжения; вентилятора и шкива. Статор набран из отдельных пластин, соединенных в пакет и имеет 36 пазов в
которые заложена трехфазная обмотка, соединенная по схеме
«двойная звезда». Ротор состоит из напрессованных на вал стальной втулки с катушкой возбуждения и стальных полюсов, прилегающих к втулке и перекрывающих обмотку. Крышка со стороны контактных колец, имеет вентиляционные окна. В крышку вмонтирован выпрямительный блок. Крышка со стороны привода имеет вентиляционные окна. В крышке установлен подшипник. Щеткодержатель состоит из щеткодержателя со щетками и интегрального регулятора напряжения. Вентилятор и шкив установлен на вал генератора на шпонке и закреплен гайкой с шайбой.
Генераторная установка имеет устройство посезонной регулировки напряжения, которая осуществляется винтом, находящимся на кожухе щеткодержателя.
При вывернутом винте обеспечивается летняя регулировка, при ввернутом до упора винте – зимняя регулировка.
Генераторная установка 3112.3771 состоит из трехфазного синхронного генератора переменного тока с электромагнитным возбуждением, встроенных выпрямительного блока БПВ-17-100, интегрального регулятора напряжения Я120М12И на ток не менее 5 А и помехоподавляющего конденсатора, предназначенная для работы в качестве источника электрической энергии параллельно с аккумуляторной батареей в системе электрооборудования.
Номинальное напряжение, В 28
Максимальный ток нагрузки генератора, А 80
Частота вращения ротора при температуре окружающей среды и генератора 25±10ºС и напряжении 26 В, мин -1 , не более:
при токе нагрузки 10 А 1300
при токе нагрузки 30 А 1550
при токе нагрузки 60 А 2200 Максимальная частота вращения ротора, мин -1 10000 Регулируемое напряжение при температуре окружающей среды 25±10ºС, частоте вращения ротора 5000 мин -1 и токе нагрузки 27 А с подклю-
Модификации
На основе бортового грузовика производились несколько модификаций:
- шасси 5335, предназначенное под установку различных надстроек;
- длиннобазный вариант грузового автомобиля 53352, отличавшийся установкой дизеля ЯМЗ-238Е и модернизированной трансмиссией;
- северный вариант 533501, оснащенный двойным остеклением и улучшенной теплоизоляцией кабины;
- мелкосерийный грузовик 516Б с дополнительной подкатной осью с гидравлическим приводом подъема и 8-цлиндровым турбодизелем ЯМЗ-238Н;
- версия самосвала 5549 с 1-сторонней разгрузкой;
- седельный тягач модели 5429;
- версия тягача 5430, оснащенная гидравлическим приводом для самосвального полуприцепа;
- специальная модификация седельного тягача 504В2, поставлявшаяся по заказу «Совтрансавто»;
- лесовоз МАЗ-509А с колесной формулой 4*4.

Все версии грузовиков с приводом на задний мост максимально унифицированы по конструкции и предназначены для движения по дорогам, рассчитанным на осевую нагрузку 10 т. Версия с приводом на все колеса оснащается передним мостом и элементами трансмиссии.
Смотрите также
Обгонная муфта генератора
- 21 6 12k
Горит лампа зарядки аккумулятора
- 6 0 20k
Свист на холодном двигателе
- 20 0 28k
Проверка реле напряжения
- 165 1 167k
Неисправности генератора — признаки, диагностика, причины, проверка
- 795 13 643k
Калькулятор перевода силы тока в мощность
Перевести сколько ампер у квт онлайн. Калькулятор перевода силы тока ампер в мощность ватт
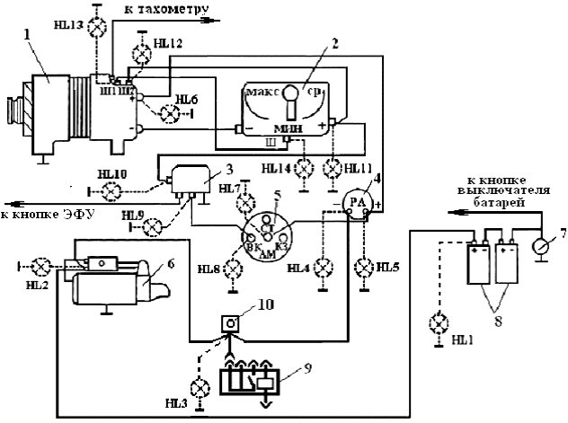
Самая основная функция генератора – зарядка батареи аккумулятора и питание электрического оборудования двигателя.
Генератор – механизм, который превращает механическую энергию в электрическую. Генератор имеет вал, на который насажен шкив, через который и получает вращения от коленчатого вала двигателя.
- Аккумуляторная батарея
- Выход генератора «+»
- Включатель зажигания
- Лампа-индикатор исправности генератора
- Помехоподавляющий конденсатор
- Положительные диоды силового выпрямителя
- Отрицательные диоды силового выпрямителя
- «Масса» генератора
- Диоды обмотки возбуждения
- Обмотки трех фаз статора
- Питание обмотки возбуждения, опорное напряжение для регулятора напряжения
- Обмотка возбуждения (ротор)
- Регулятор напряжения
Устройство генератора
Устройство автомобильного генератора подразумевает наличие собственного выпрямителя и регулирующей схемы. Генерирующая часть генератора с помощью неподвижной обмотки (статора) вырабатывает трёхфазный переменный ток, который далее выпрямляется серией из шести больших диодов и уже постоянный ток заряжает аккумулятор. Переменный ток индуцируется вращающимся магнитным полем обмотки (вокруг обмотки возбуждения или ротора). Далее ток через щётки и кольца скольжения подаётся на электронную схему.
Устройство генератора: 1.Гайка. 2.Шайба. 3.Шкив. 4.Передняя крышка. 5.Дистанционное кольцо. 6.Ротор. 7.Статор. 8.Задняя крышка. 9.Кожух. 10.Прокладка. 11.Защитная втулка. 12.Выпрямительный блок с конденсатором. 13.Щеткодержатель с регулятором напряжения.
Располагается генератор в передней части двигателя автомобиля и запускается с помощью коленчатого вала. Схема подключения и принцип работы генератора автомобиля одинаковый для любых автомобилей. Есть конечно некоторые отличия, но они, как правило, связаны с качеством изготовленного товара, мощностью и компоновкой узлов в моторе. Во всех современных автомобилях устанавливают генераторные установки переменного тока, которые включают не только сам генератор, но и регулятор напряжения. Регулятор равносильно распределяет силу тока в обмотке возбуждения, именно за счет этого и происходит колебание мощности самой генераторной установки в тот момент, когда напряжение на силовых клеммах выхода остается неизменным.
Принцип работы генератора авто
Схема подключения генератора ВАЗ 2110-2115
Схема подключения генератора переменного тока включает такие составляющие:
- Аккумулятор.

- Генератор.
- Блок предохранителя.
- Ключ зажигания.
- Приборная панель.
- Выпрямительный блок и добавочные диоды.
Принцип работы достаточно простой, при включении зажигания плюс через замок зажигания идет через блок предохранителей, лампочку, диодный мост и выходит через резистор на минус. Когда лампочка на приборной панели загорелась, далее плюс идет на генератор (на обмотку возбуждения), далее в процессе запуска двигателя шкив начинает вращаться, также вращается якорь, за счет электромагнитной индукции вырабатывается электродвижущая сила и появляется переменный ток.
Далее в выпрямительный блок через синусоиду в левое плечо диод пропускает плюс, а в правое минус. Добавочные диоды на лампочку отсекают минусы и получаются только плюсы, далее он идет на узел приборной панели, а диод, который там стоит он пропускает только минус, в итоге лампочка гаснет и плюс тогда идет через резистор и выходит на минус.
Принцип работы автомобильного генератора постоянного, можно объяснить так: через обмотку возбуждения начинает течь небольшой постоянный ток, который регулируется управляющим блоком и поддерживается им на уровне чуть больше 14 В.
Большинство генераторов в автомобиле способны вырабатывать как минимум 45 ампер. Генератор работает на 3000 оборотах в минуту и выше — если посмотреть на соотношение размеров ремней вентиляторов для шкивов, то оно по отношению к частоте двигателя составит два или три к одному.
Во избежание этого пластины и другие части выпрямителя генераторов частично или полностью покрывают изоляционным слоем. В монолитную конструкцию выпрямительного блока теплоотводы объединяются в основном монтажными платами из изоляционного материала, армированными соединительными шинками.
Далее рассмотрим схему подключения автомобильного генератора на примере автомобиля ВАЗ-2107.
Неисправности
Поломки ГУ могут быть как в электрической, так и в механической части. Признаками дефектов являются отсутствие зарядного тока при работе двигателя автомобиля или падение напряжения в момент включения большой нагрузки. В первом случае неисправность чаще всего связана с отсутствием тока возбуждения или выходом из строя регулятора напряжения, а во втором — с пробуксовкой приводного ремня.
Все дефекты устраняемые, кроме тех, которые связаны с повреждением обмоток статора и ротора. В этом случае необходима агрегатная замена механизма.
Ремонт
Для устранения неисправностей ГУ необходимо демонтировать со штатного места. Выявить неисправность можно только разобрав устройство. В результате должно получиться 2 половины: первая, состоящая из передней крышки со шкивом и якорем, вторая — из задней крышки и статора. Для проведения проверок и замеров обмотку статора отсоединяют от выпрямительного блока. Катушки проверяют на целостность и пробой на корпус.
Для измерения сопротивления обмоток используют тестер, а замыкания на корпус — мегаомметр на 100 В.
Использование контрольных ламп на 220 В запрещено по требованиям безопасности. Аналогично проверяется обмотка возбуждения. Поврежденные элементы подлежат замене.
При проверке выпрямителя прозванивают все диоды в прямом и обратном направлении. Дефектные детали выпаиваются и заменяются исправными.
Обязательной проверкой является тестирование работоспособности регулятора напряжения, который часто называют «шоколадка». Для этой цели используется контрольная лампа на 24 В. Этими действиями проверяется целостность цепи подачи тока возбуждения на обмотку ротора.
Схема подключения генератора на ВАЗ 2107
Схема зарядки ВАЗ 2107 зависит от того, какой применяется тип генератора. Чтобы подзарядить аккумуляторную батарею на таких авто, как: ВАЗ-2107, ВАЗ-2104, ВАЗ-2105, которые стоят на карбюраторном двигателе, будет необходим генератор типа Г-222 или его аналог с максимальным током отдачи в 55А. В свою очередь автомобили ВАЗ-2107 у которых инжекторный двигатель используют генератор 5142.3771 или его прототип, который называется генератором повышенной энергии, с максимальным током отдачи 80-90А. Также можно устанавливать более мощные генераторы с током отдачи до 100А. Абсолютно во все виды генераторов переменного тока встраиваются выпрямительные блоки и регуляторы напряжения, они, как правило, изготовлены в одном корпусе со щетками либо съемные и крепятся на самом корпусе.
Схема зарядки ВАЗ 2107 имеет незначительные отличия в зависимости от года изготовления автомобиля. Самым главным отличием есть наличие или отсутствие контрольной лампы заряда, которая расположена на панели приборов, также способ ее подключения и наличие либо отсутствие вольтметра. Такие схемы в основном используются на карбюраторных автомобилях, тогда как на авто с инжекторными двигателями схема не меняется, она идентична с теми автомобилями, которые изготовлялись ранее.
Обозначения генераторных установок:
- “Плюс” силового выпрямителя: “+”, В, 30, В+, ВАТ.
- “Масса”: “-”, D-, 31, B-, M, E, GRD.
- Вывод обмотки возбуждения: Ш, 67, DF, F, EXC, E, FLD.
- Вывод для соединения с лампой контроля исправности: D, D+, 61, L, WL, IND.
- Вывод фазы:
, W, R, STА.
- Аккумуляторная батарея.
- Генератор.
- Регулятор напряжения.
- Монтажный блок.
- Выключатель зажигания.
- Вольтметр.
- Контрольная лампа заряда аккумуляторной батареи.

При включении зажигания плюс от замка идет к предохранителю № 10, а затем уже поступает на реле контрольной лампы заряда аккумуляторной батареи, потом идет к контакту и на вывод катушки. Второй вывод катушки взаимодействует с центральным выводом стартера, где соединяются все три обмотки. Если контакты реле замыкаются, то и контрольная лампа горит. При запуске двигателя генератор вырабатывает ток и на обмотках появляется переменное напряжение 7В. Через катушку реле проходит ток и якорь начинает притягиваться, при этом контакты размыкаются. Генератор № 15 через предохранитель № 9 пропускает ток. Аналогично через генератор напряжения щетки получает питание обмотка возбуждения.
Устройство и принцип работы
Как известно, основное предназначение генераторного устройства заключается в преобразовании механической энергии в электрическую. Благодаря этому узел восстанавливает емкость аккумуляторной батареи, а также позволяет питать все . Генераторное устройство находится в передней части силового агрегата и приводится в движение коленвалом.
Подробнее об основных элементах и принципе действия:
- Роторный механизм. Этот элемент представляет собой вал с установленной обмоткой возбуждения. Обе половины данной обмотки находятся в противоположных полюсных половинах узла. Роторный механизм приводится в движение благодаря ременной передаче привода.
- Контактные кольца используются для запитки обмотки.
- Статорный механизм — состоит из обмотки и сердечника. Этот элемент предназначен для выработки тока переменного значения. Выработанный механизмом ток через кольца подается дальше по электроцепи.
- Для того, чтобы выработанный ток возбуждения успешно попал на кольца, используются щетки. Эти элементы, как показывает практика, зачастую выходят из строя по причине износа.
- Выпрямительный блок. Этот компонент предназначен для преобразования переменного напряжения. Конструктивно данное устройство состоит из пластин с установленными диодными элементами. В зависимости от распиновки агрегата, схема подключения автомобильного генераторного устройства может включать в себя отдельную пару диодов обмотки.
В данном случае напряжение не сможет проходить через аккумуляторную батарею при заглушенном моторе. - Реле регулятора. Этот элемент предназначен для поддержания определенного уровня напряжения в бортовой сети в нормированных пределах. Реле регулятора напрямую влияет на частоту, а также продолжительность сигналов тока. Непосредственно сам регулятор конструктивно включает в себя контроллеры, а также исполнительные компоненты. Их назначение заключается в определении времени, на протяжении которого обмотка должна быть подключена к сети. Если реле регулятора по каким-то причинам выходит из строя, пропадает стабилизация поступающего напряжения на аккумуляторную батарею.
- Корпус устройства, в котором расположены основные детали и компоненты агрегата. Сам корпус обычно выполнен из алюминия, поэтому его вес относительно небольшой. Корпус установки позволяет оперативно рассеять тепло, в результате чего температурный режим не доходит до критической отметки. Также корпус является немагнитным (автор видео о принципе действия устройства — Михаил Нестеров).

Важно Обзор лучших производителей японских минитракторов
Схема зарядки ВАЗ с инжекторными двигателями
Такая схема идентичная схемам на других моделях ВАЗов. Она отличается от предыдущих, способом возбуждения и контроля на исправность генератора. Он может быть осуществлен при помощи специальной контрольной лампы и вольтметра на панели приборов. Также через лампу заряда происходит первоначальное возбуждение генератора в момент начала работы. Во время работы генератор работает “анонимно”, то есть возбуждение идет напрямую с 30-го вывода.Когда включается зажигание, то питание через предохранитель №10 идет на лампу зарядки в панели приборов. Далее через монтажный блок поступает на 61-й вывод. Три дополнительные диода обеспечивают питание регулятору напряжения, а он в свою очередь передает его на обмотку возбуждения генератора. В этом случае контрольная лампа будет гореть. Именно в тот момент, когда генератор будет работать на обкладках выпрямительного моста напряжение будет гораздо выше, чем у аккумуляторной батареи.
В этом случае контрольная лампа не будет гореть, потому что напряжение с ее стороны на дополнительных диодах будет ниже, чем со стороны статорной обмотки и диоды закроются. Если во время работы генератора контрольная лампа горит в пол накала, то это может означать, что пробиты дополнительные диоды.
Устройство
Между промежуточным и вторичным валом сбоку установлена ось с парой роликовых подшипников и шестеренкой заднего хода. Передний зубчатый элемент агрегирует с аналогом первой скорости при помощи дополнительного вала, а задняя шестерня зацепляется посредством активации задней передачи.
На полуприцепе МАЗ фронтальная часть вторичного вала смонтирована на роликовом подшипнике, а задний элемент установлен в ванне шарикоподшипника. На выступающей части имеется шестеренка привода спидометра, сзади деталь защищена крышкой, в которой находятся сальник и привод скоростемера. На шлицевой задней части вала установлен механизм переключения первой и задней передачи. Стоит отметить, что данная шестерня оснащена прямыми зубцами.
Важно Технические характеристики и обзор трактора Кировец К-700
Проверка работы генератора
Проверить работоспособность генератора можно несколькими способами применяя определенные методы, например: можно проверить ток отдачи генератора, падение напряжения на проводе, который соединяет токовый вывод генератора с аккумуляторной батареей или проверить регулируемое напряжение.
Для проверки будет необходим мультиметр, автомобильный аккумулятор и лампа с припаянными проводами, провода для подключения между генератором и аккумулятором, а еще можно взять дрель с подходящей головкой, так как возможно придется крутить ротор за гайку на шкиве.
Элементарная проверка лампочкой и мультиметорм
Схема подключения: выходная клемма (В+) и ротор (D+). Лампу нужно подключить между основным выходом генератора В+ и контактом D+. После этого берем силовые провода и подключаем “минус” к минусовой клемме аккумулятора и к массе генератора, “плюс” соответственно к плюсу генератора и к выходу В+ генератора.
Закрепляем на тиски и подключаем.
Включаем тестер в режим (DC) постоянного тока, цепляем один щуп на аккумулятор к “плюсу”, второй также, но к “минусу”. Далее, если все в рабочем состоянии, то должна загореться лампочка, напряжение в этом случае будет 12,4В. Затем берем дрель и начинаем крутить генератор, соответственно лампочка в этом момент перестанет гореть, а напряжение уже будет 14,9В. После чего добавляем нагрузку, берем галогенную лампу h5 и вешаем ее на клемму аккумулятора, она должна загореться. После чего в аналогичном порядке подключаем дрель и напряжение на вольтметре будет показывать уже 13,9В. В пассивном режиме аккумулятор под лампочкой дает 12,2В, а когда крутим дрелью, то 13,9В.
Схема проверки генератора
Строго не рекомендуется:
- Проводить проверку на работоспособность генератора путем короткого замыкания, то есть “на искру”.
- Допускать, чтобы генератор работал без включенных потребителей, также нежелательна работа при отключенном аккумуляторе.

- Соединение клеммы “30” (в некоторых случаях B+) с “массой” или клемму “67” (в некоторых случаях D+).
- Проводить сварочные работы кузова автомобиля при подключенных проводах генератора и аккумулятора.
Генератор лабиринта
Генератор лабиринта
Форма:
ПрямоугольныйКруглыйТреугольныйШестиугольный
| Стиль: | Ортогональные (квадратные ячейки)Сигма (шестиугольные ячейки)Дельта (треугольные ячейки) |
| Ширина: | (от 2 до 200 ячеек) |
| Высота: | (от 2 до 200 ячеек) |
| Внутренняя ширина: | (0 или 2 по ширине — 2 ячейки) |
| Внутренняя высота: | (0 или 2 в высоту — 2 клетки) |
| Начинается в: | TopBottom или внутреннее помещение |
| Передовой: | Э: (от 0 до 100), (от 0 до 100) |
О
Помощь
Примеры
Пожертвовать
Коммерческое использование
Как сделать
Мне грустно отмечать это: вопреки тому, во что вас убеждает ряд менее щепетильных ютуберов с «пассивным доходом», лабиринты с этого сайта нельзя использовать бесплатно в коммерческих целях.
Если вы планируете использовать их в чем-то, что будете продавать, вам необходимо получить коммерческую лицензию. Если у вас нет такой лицензии, вы нарушаете авторские права. Для получения дополнительной информации см. ссылку «Коммерческое использование» выше.
поколений лабиринтов: алгоритмы и визуализации. | by Hybesis — Х.урна | Аналитика Vidhya
Сначала мы сделаем обзор мира лабиринтов, затем изучим 6 различных стратегий и алгоритмов для создания случайных лабиринтов; мы узнаем их плюсы и минусы и как выбрать правильный.
Для каждого из них мы можем играть с интерактивными визуализациями онлайн и загружать использованный исходный код: H.urna
Примечание: иллюстрированный глоссарий находится внизу этой истории.
Чтобы развлечься.
Чтобы насладиться анимацией наших конструкций лабиринта.
Исследовать.
Что еще?
Мы шаг за шагом научимся программировать и создавать лабиринты.
Мы также будем практиковать алгоритмическое мышление и концепции программирования, такие как списки смежности , эффективность памяти, рекурсия, связующее дерево, эффективность скорости.
«Ваш разум — это сад, обнесенный стеной. Даже смерть не может коснуться цветущих там цветов».
(Форд — Мир Дикого Запада)
На протяжении тысячелетий люди были очарованы лабиринтами и лабиринтами: они строили их, рассказывали о них истории, создавали вокруг них игры и головоломки и даже изучали поведение животных внутри них.
Обратите внимание, что лабиринт и лабиринт не имеют того же значения, что и . По сравнению с лабиринтами, в лабиринтах нет хитростей или тупиков: вместо этого они имеют один окольный путь (они уникурсальны) и чаще всего используются для релаксации, медитации или духовности.
Лабиринт Итои — Человек в лабиринте (описан ниже в духовном разделе)
Лабиринт настольная игра
Лабиринты на коробках с хлопьями )
Согласно древнегреческой легенде, оригинальный лабиринт был построен архитектором Дедалом и его сыном Икарусто для дома Минотавра : существо с телом человека и головой быка.
Далее в легенде говорится, что Дедал так хитро устроил лабиринт, что едва смог выбраться из него после постройки.
От мифологических лабиринтов Древней Греции до массивных лабиринтов растительности/льда/сцены/кукурузы 21-го века – вот 3 основные причины, по которым мы считаем лабиринты такими привлекательными.
Лабиринты сбивают с толку и успокаивают одновременно: мы заблудились, но идем к существующему выходу. Это делает его очень интересным и захватывающим.
С 16 века лабиринты предназначались для развлечения, а также для уединенных, уединенных мест для тайных встреч. В настоящее время они есть во всех формах, и вы можете найти их повсюду : почти на всех коробках с хлопьями, в парках развлечений (например, Алиса в стране чудес, Зеркальный лабиринт на ярмарке), в настольных играх (например, в игре, которая буквально называется «Лабиринт»). »), в видеоиграх (почти во всех), в фильмах (например, в фильме, который буквально называется «Лабиринт») и т.
д.
Кажется, у детей почти непосредственная и глубокая естественная связь с лабиринтами. Они справятся с задачей практически любого лабиринта. Лабиринт дает опыт решения проблем, в то время как дети воспринимают его как игру. Вместо обиды или смущения классическая проблема может иметь 9Лабиринты 0069 помогают успокоиться, совершать переходы и фокусироваться .
Лабиринты особенно помогают детям развивать такие навыки, как:
— Планирование и мозговой штурм различных стратегий.
— Получение пространственного представления и развитие ориентации.
— Сканирование сложной среды и запоминание путей.
— Расслабляющий.
В лабиринте есть любовь
В лабиринте тьма
Выход может быть не там, где вы думаете
Мы все на пути. Лабиринт — это метафора жизненного пути; символ, создающий священное пространство и место, которое уводит нас от нашего эго к тому, что находится внутри . Древние лабиринты были спроектированы так, чтобы быть безмятежными и интроспективными.
В некоторых странах юноши проходили через лабиринт как часть своего посвящения во взрослую жизнь.
Уникурсальные узоры лабиринта, такие как «Итои» («Человек в лабиринте») выше, могут представлять жизненные циклы, постоянное движение и выбор, с которым мы сталкиваемся. Правильный выбор ведет нас к гармонии со всеми вещами, каким бы трудным или долгим ни был наш путь. В центре лабиринта находится круг, который означает смерть. Смерть — это не выход, а начало нового пути и, таким образом, нового цикла.
Генератор лабиринтов двоичного дерева — один из очень редких алгоритмов, способных генерировать идеальный лабиринт без сохранения какого-либо состояния : это точный алгоритм генерации лабиринта без памяти без ограничения размера лабиринта, который вы можете создать. Он может построить весь лабиринт, рассматривая каждую ячейку отдельно. Это самый простой и быстрый алгоритм.
Сгенерированные лабиринты являются реальными Структура данных двоичного дерева (см.
следующие изображения) с очень смещенной текстурой (см. раздел «Текстура»).
Поворачиваем на 45, чтобы помочь визуализации.
Разложение его в дереве путей делает его полностью понятным.
Как следует из названия, вам просто нужно выбрать один из двух возможных вариантов на каждом шаге: Для каждой ячейки в сетке бросьте монету , чтобы решить, прорезать ли проход на север или на запад .
- Для каждой существующей ячейки сетки:
- 1. Получить, если они существуют, северных или западных соседей.
- 2. Бросьте монету , чтобы соединиться с одним из них.
- Уже сделано!
Бинарное дерево Лабиринты отличаются от стандартных совершенных лабиринтов; так как около половины типов клеток никогда не могут существовать в них. Например, никогда не будет перекрестка , а все тупики имеют проходы, указывающие вниз или вправо , и никогда не вверх или влево.
Лабиринт, как правило, имеет сильное диагональное смещение от левого верхнего угла к правому нижнему, где в лабиринте гораздо легче перемещаться из правого нижнего угла в левый верхний. Вы всегда сможете двигаться вверх или влево, но не в оба. Затем, ведя в верхний левый угол, вы можете всегда детерминировано двигаться по диагонали вверх и влево , не сталкиваясь ни с какими препятствиями, чтобы добраться до корня.
И последнее, но не менее важное: две из четырех сторон лабиринта будут натянуты на единый коридор из-за его направленной конструкции.
Поиск в глубину (DFS) Генератор лабиринтов — это рандомизированная версия алгоритма обхода поиска в глубину. Реализованный с помощью стека, этот подход является одним из самых простых способов создания лабиринта.
Давайте сначала посмотрим на алгоритм обхода DFS: один начинается с любой ячейки , а исследует насколько возможно вдоль каждой ветви перед возвратом.
Чтобы создать лабиринт, мы должны рандомизировать обход: это означает, что мы выбираем случайных , но не посещенных соседей, чтобы продолжить наш обход. Когда мы попадаем в тупик (ячейка без непосещенных соседей), мы «возвращаемся» к самой последней ячейке в стеке.
- Выберите начальную ячейку в поле и добавьте ее в стек.
- Пока в стеке есть обрабатываемая ячейка:
- 1. Вытолкнуть ячейку из верха стека.
- 2. Подключиться и посетить всех доступных соседей снизу, слева, справа, сверху и непосещенных.
- 3. Случайным образом выберите тот, который будет на вершине , и поместите этих соседей в стек.
Сгенерированные лабиринты имеют низкий коэффициент ветвления и содержат много длинных коридоров , потому что алгоритм исследует как можно дальше каждую ветвь перед «откатом» (используя предыдущую ячейку в стеке).
9Характеристика 0069 Река означает, что при создании Лабиринта алгоритм будет искать и очищать близлежащие ячейки: Она течет в Лабиринт, как вода. Лабиринты DFS обычно имеют основную реку , что приводит к большому количеству коротких тупиков .
Все это делает поиск в глубину отличным алгоритмом для создания лабиринтов в видеоиграх.
В лабиринтах, созданных с помощью этого алгоритма, как правило, будет относительно легко найти путь к корню, поскольку большинство путей ведут туда или оттуда, но трудно найти выход.
Генератор лабиринта Крускала — это рандомизированная версия алгоритма Крускала: метод создания минимального остовного дерева для взвешенного графа .
Крускал интересен тем, что он не «выращивает» Лабиринт как дерево, а вместо этого вырезает сегменты прохода по всему Лабиринту в случайном порядке , что делает его очень интересным для просмотра.
Тем не менее, в итоге получается идеальный лабиринт.
В качестве аналога требуется хранилище , пропорциональное размеру лабиринта, наряду с возможностью перечисления каждое ребро между ячейками в случайном порядке (используя здесь набор ребер и взяв их случайным образом).
Как только мы соберем все ребра в большой набор и свяжем уникальный идентификатор подмножества с каждой ячейкой; все, что нам нужно, это выбрать ребро случайным образом , проверить, принадлежат ли соседние ячейки разным подмножествам и объединить их, установив одинаковый идентификатор для всех ячеек обоих подмножеств .
Рандомизированный алгоритм изменяет первый шаг цикла таким образом, что вместо извлечения ребра с наименьшим весом вы удаляете ребро из набора случайным образом.
Сгенерированные лабиринты, как правило, имеют множество очень коротких тупиков , что придает лабиринту своего рода «остроконечный» вид.
Этот алгоритм дает лабиринты с низким коэффициентом «Реки» , но не таким низким, как алгоритм Прима.
Генератор лабиринтов Прима — это рандомизированная версия алгоритма Прима: метод создания минимального остовного дерева из неориентированного взвешенного графа .
Алгоритм Прима создает дерево, получая соседние ячейки и находя наилучшую из них для перехода к следующей. Чтобы сгенерировать лабиринты с помощью Prim, мы будем вместо этого возьмите случайную ячейку, чтобы перейти к следующей.
Хотя классический алгоритм Прима хранит список ребер , здесь изучается модифицированная версия для нашего поколения лабиринта путем ведения списка соседних ячеек . Работает быстрее , по-прежнему требует памяти, пропорциональной размеру лабиринта.
Подход Прим начинается с любой ячейки и растет наружу от этой ячейки.
Алгоритм хранит набор возможных ячеек, которые можно расширить до 9.0070 . На каждом шаге лабиринт расширяется в случайном направлении до тех пор, пока это не соединится с другой частью лабиринта.
Рандомизированный алгоритм изменяет соединение ячеек таким образом, что вместо извлечения ячейки с наименьшим весом вы соединяете ячейки случайным образом.
Лабиринты, созданные с помощью алгоритма Прима, имеют много общих характеристик с лабиринтами, созданными с помощью алгоритма Крускала , например, наличие множества очень коротких тупиков , придающий лабиринту некий «остроконечный» вид. Алгоритм также дает лабиринты с очень низким фактором «Реки» и довольно прямым решением.
Обычно будет относительно легко найти путь к стартовой клетке, но трудно найти путь где-либо еще.
Генератор лабиринтов с рекурсивным разделением — самый быстрый алгоритм без смещения направления .
В то время как рекурсивное деление выделяется из-за параллелизма , этот алгоритм особенно интересен из-за его фрактальная природа : теоретически вы могли бы продолжать процесс бесконечно на все более и более мелких уровнях детализации (все меньше и меньше масштабов).
Этот алгоритм чем-то похож на рекурсивный поиск с возвратом, поскольку оба они основаны на стеке, за исключением того, что он фокусируется на стенах, а не на проходах. Как генератор Wall Builders , процесс начинается с достаточного пространства (все ячейки соединены) и добавляет стены (отключают ячейки) , пока не получится лабиринт.
Общая идея рекурсивного деления очень проста: мы начинаем с пустой «комнаты», разделяем ее стеной на две части, делаем отверстие в стене и повторяем это с двумя вновь созданными комнатами.
- Начинается с большого пространства (все ячейки соединены).
- 1.
Произвольно постройте стену в этом пространстве. - 2. Произвольно построить путь внутри этой стены.
- 3. Рекурсия с обеих сторон стены.
На каждом шагу у вас все еще есть действительный лабиринт. Каждое повторение алгоритма увеличивает уровень детализации. Это может привести к анимации погружения в бесконечный лабиринт.
Лабиринты, сгенерированные алгоритмом рекурсивного деления, имеют форму прямоугольных вложенных фракталов . Метод приводит к лабиринтам с длинными прямыми стенами, пересекающими их пространство , что упрощает определение областей, которых следует избегать. Он также имеет тенденцию иметь много коротких тупиков .
Генератор лабиринта Sidewinder очень похож на алгоритм Binary Tree , но лишь немного сложнее. Кроме того, алгоритму Sidewinder необходимо учитывать только текущую строку, и поэтому его можно использовать для создания бесконечно больших лабиринтов (например, двоичного дерева).
В то время как лабиринты бинарных деревьев имеют две из четырех сторон , являющихся одним длинным проходом, лабиринты Sidewinder имеют только один длинный проход .
хоть и связан с алгоритмом двоичного дерева, но немного сложнее. Однако слова не воздают должное; это намного проще, чем кажется.
- Для каждой строки в сетке:
- 1. Для каждой ячейки случайным образом решить, нужно ли прорезать проход на восток
- a. Если проход вырезан, добавьте ячейку к текущему набору прогонов
- b. Если проход не прорезан, случайным образом выберите одну ячейку из набора маршрутов, прорежьте проход, ведущий на север, и очистите текущий набор прогонов 9.0070
Любой лабиринт, сгенерированный алгоритмом Sidewinder никогда не будет иметь тупиков, выходящих на север, что означает, что вы никогда не застрянете при движении с юга на север. Это похоже на алгоритм бинарного дерева, у которого никогда не будет тупиков в направлении его смещения.
Боковой лабиринт обычно имеет элитарное решение, где восточный путь прямой, но множество длинных ложных путей ведет вниз от северного пути рядом с ним.
Решение детерминированный без ошибок снизу вверх: он никогда не будет повторять сам себя или посещать ряд более одного раза, хотя он будет мотаться (или колебаться) из стороны в сторону .
Мы можем свободно играть с этими алгоритмами генерации в H.urna Explorer.
Класс измерения в основном определяет, сколько измерений в пространстве охватывает лабиринт. Типы:
2D: Большинство лабиринтов имеют это измерение, их всегда можно отобразить на листе бумаги и перемещаться по нему, не перекрывая проходы.
H.urna Blocks — Globo в лабиринтах (уровень 10)
3D: лабиринт с несколькими уровнями, где проходы могут идти вверх и вниз в дополнение к 2D направлениям. Трехмерный лабиринт можно рассматривать как наложение двухмерных лабиринтов друг на друга.
Игрушки для игры в лабиринты, которые можно найти в некоторых магазинах. Иногда они визуализируются как трехмерные лабиринты со специальными «порталами» для путешествий через 4-е измерение (например, порталы «прошлого» и «будущего»).
Вот игра с 4D-лабиринтом, просто представьте, что это 3D-лабиринт, который можно изменять во время игры (например, со временем у вас будет контроллер времени в дополнение к 3D-движениям).
Плетение (2.5D): Плетение лабиринта в основном представляет собой 2D (или, точнее, 2.5D) лабиринт, но в котором проходы могут перекрывать друг друга. Например, лабиринты в натуральную величину, в которых есть мосты, проходящие над другими проходами.
Реальный лабиринт с мостами. Это лабиринт Longleat Hedge Maze, построенный в 19 году.75 в Англии.
Класс гиперпространства относится к размеру объекта, который вы перемещаете по лабиринту, а не к размеру самой среды лабиринта (гиперлабиринт может существовать только в трехмерной среде или среде более высокого размера).
Гиперлабиринт увеличивает размерность объекта решения и самих проходов.
В обычном лабиринте вы перемещаете через него точку, и путь позади вас образует линию.
В гиперлабиринте вы проводите через него линию, и ваш путь образует поверхность!Гиперлабиринт:
Ортографическая визуализация совершенного и очень сложного гиперлабиринта (кубы 73x73x73). Обратите внимание, что существуют буквально миллиарды способов расположить нить поперек и переместить ее в одну из граней гиперлабиринта, и, поскольку это «идеальный» гиперлабиринт, на самом деле работает только одно решение и, следовательно, начальная начальная конфигурация!
Источник: Уолтер Д. Пуллен с использованием программного обеспечения DaedalusМаршрутизация относится к типам геометрии проходов, полученным в результате стратегии создания лабиринта.
Коса — Частичная коса: Лабиринт с косой означает лабиринт без тупиков.
В таком лабиринте используются проходы, которые закручиваются и переходят друг в друга (отсюда и термин «плетение»), и вы проводите время, идя по кругу, вместо того, чтобы натыкаться на тупики. Хорошо спроектированный плетеный лабиринт может быть намного сложнее, чем идеальный лабиринт того же размера.
Обратите внимание, что прилагательное «коса» может использоваться в количественном отношении. «Лабиринт с густой косой» будет включать в себя множество петель или отдельных стен.Ни в одном тупике не застрянешь.
Источник: Wikipedia. «Идеальный» лабиринт — это отсутствие петель, замкнутых цепей и недоступных областей. Из каждой точки есть ровно один путь в любую другую точку: лабиринт имеет ровно одно решение. В терминах информатики такой лабиринт можно описать как остовное дерево.Генерация дерева лабиринта и заполнение, показывающее структуру и двойственность между лабиринтом и его представлением связующего дерева.
Источник: Michael Jeulin-L с использованием H.urna Explorer
Разреженность: Разреженный лабиринт — это лабиринт, в котором не прорезаны проходы через каждую ячейку, а это означает, что некоторые из них не созданы. Это означает наличие недоступных мест, что делает его несколько противоположным лабиринту из кос. Аналогичная концепция может быть применена к алгоритмам сумматоров стен (например, Recusive Division), в результате чего получится лабиринт неправильной формы с широкими проходами и комнатами.
Разреженный лабиринт с большими комнатами из алгоритма генерации Recursive Division.
Источник: Michael Jeulin-L, использующий H.urna ExplorerОднонаправленный: Однонаправленный лабиринт означает лабиринт без перекрестков. Такие лабиринты еще называют лабиринтами, в них нет ни хитростей, ни тупиков: вместо этого они имеют один окольный путь и чаще всего используются для релаксации, медитации или одухотворения.
Таинственный Христос в лабиринте Алатри, демонстрирующий уникурсальный узор.
Класс тесселяции — это геометрия отдельных ячеек, составляющих лабиринт. Вы можете представить себе любую геометрию, которую хотите; вот небольшой список наиболее распространенных: ортогональные (прямоугольные ячейки), трещины (аморфные), дельта (треугольные ячейки), фрактальные (рекурсивные), омега (неортогональные), сигма (шестиугольные ячейки), тета (концентрические круги проходы), ипсилон (восьмиугольники и квадраты), дзета (ортогональные с диагональными проходами)…
Изображения говорят больше, чем слова, см. ниже некоторые из этих «распространенных» типов:Ортогональные: Также называется Гамма, это стандартная прямоугольная сетка, в которой ячейки имеют проходы, пересекающиеся под прямым углом.
Источник: Michael Jeulin-L с использованием H.urna ExplorerSigma: Лабиринт Sigma состоит из взаимосвязанных восьмиугольников.
Источник: Детская книга доктора МакаТета: Лабиринт тета состоит из концентрических кругов проходов.



В данном случае напряжение не сможет проходить через аккумуляторную батарею при заглушенном моторе.

Произвольно постройте стену в этом пространстве.
Гиперлабиринт увеличивает размерность объекта решения и самих проходов.
В таком лабиринте используются проходы, которые закручиваются и переходят друг в друга (отсюда и термин «плетение»), и вы проводите время, идя по кругу, вместо того, чтобы натыкаться на тупики. Хорошо спроектированный плетеный лабиринт может быть намного сложнее, чем идеальный лабиринт того же размера.
urna Explorer

