Содержание
Очиститель ветрового стекла Нива 21213 схема подключения
Автомобиль Нива 21213 с карбюраторным двигателем оборудован очистителем ветрового стекла состоящим из моторедуктора (электродвигателя с зубчатой шестерней), рычагов и щеток с поводками («дворники»).
Вот схема его подключения с описанием порядка работы — включения и выключения, переключения скоростей, цвета и назначения проводов, реле и переключателей.
Схема подключения очистителя ветрового стекла («дворников») автомобиля Нива 21213
Схема подключения очистителя ветрового стекла («дворников») автомобиля Нива 21213
Описание схемы подключения «дворников» Нива
— Очиститель ветрового стекла на Нива 21213 включается правым подрулевым переключателем. Первое положение — очиститель выключен, второе — прерывистый режим, третье — постоянная работа.
— Включить очиститель можно только после поворота ключа в замке зажигания.
— При включении постоянного режима работы электрический ток проходит с вывода «30» генератора через замок зажигания (контакты «30» и «15»), далее на реле зажигания (контакты «87» и «86»), предохранитель №2 в монтажном блоке, правый подрулевой переключатель (контакты «2» и «5»), с него по серому проводу на электродвигатель очистителя (на его пластину выключателя), на термобиметаллический предохранитель, обмотку якоря электродвигателя и «массу».
Электродвигатель начинает работать перемещая щетки с частотой 50-60 циклов в минуту.
При работе электродвигателя его шестерня поворачивается, пластина выключателя замыкается с другим контактом после чего ток начинает протекать по более короткому пути, по оранжевому проводу (минуя подрулевой переключатель).
— Когда включен прерывистый режим работы дворников электрический ток протекает через реле-прерыватель РС-514. Туда он попадает с подрулевого переключателя по красному проводу на электромагнит реле и его термобиметаллический прерыватель и далее по серому проводу на электродвигатель очистителя.
При прохождении тока пластина прерывателя реле нагревается, изгибается и размыкает контакты прерывателя. При этом на массу замыкается контакт выключателя электродвигателя (желтый провод с подрулевого переключателя на реле и сине-белый провод с реле на электродвигатель). Электродвигатель останавливается. После чего пластина прерывателя остывает, выпрямляется и снова замыкает контакты внутри реле, напряжение опять подается на электродвигатель.
Тот начинает работать. Такие циклы включения и выключения повторяются с частотой 9-17 раз в минуту.
Примечания и дополнения
— В дополнение к очистителю ветрового стекла на Ниве имеется его омыватель, состоящий из электродвигателя насоса в бачке с омывающей жидкостью, трубок и форсунок распылителей. Он включается тем же правым подрулевым рычагом (перемещаем его на себя в нефиксированное положение). Вот схема его подключения «Схема подключения омывателя ветрового стекла автомобиля Нива 21213».
Еще статьи по электрооборудованию автомобиля Нива 21213
— Проверка диодного моста генератора автомобиля Нива 21213
— Звуковой сигнал Нива 21213 схема подключения
— Задний дворник Нива 21213 схема подключения
— Схема подключения плафонов освещения салона автомобиля Нива 21213
— Схема подключения омывателя стекла задней двери Нива 21213
— Схема подключения очистителей и омывателя фар Нива 21213
Подписывайтесь на нас!
Автор MechanikОпубликовано Рубрики Электрооборудование автомобиля НиваМетки 21213, ветровое стекло, дворники, Нива, очиститель, подключения, схема 7 574 views
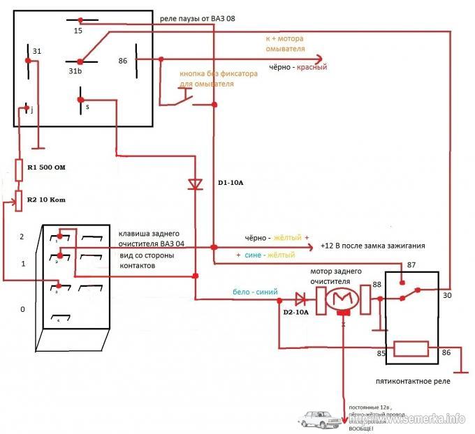
Прерывистый режим заднего дворника
Прерывистый режим заднего дворника
| NIVA-FAQ | ФОРУМ | НОВИНКИ FAQ | КАРТА САЙТА | ПОИСК ПО САЙТУ |
| Прерывистый режим заднего дворника Авторы ZZToP и vic2131 |
Прерывистый режим работы заднего дворника вместо постоянного.
Задержка 15 сек.
Целью нашей работы является работа очистителя заднего стекла в прерывистом режиме с
интервалом около 12-15 секунд (на наш взгляд, данный интервал является оптимальным
при отсутствии заднего «правильного» спойлера).
Для достижения цели нами были
поставлены следующие задачи:
1. Воплотить упрощённую схему работы стеклоочистителя ВАЗ-2108. Для этого нам нужно
получить с электромотора привода заднего очистителя сигнал о том, что щётка пришла
на место. Сигнал должен подаваться замыканием провода на массу.
2. Подобрать резистор для создания необходимой нам частоты работы.
3. Спрятать (закрепить) реле под приборной панелью (или в задней двери), чтобы оно
не создавало лишнего шума при движении автомобиля.
Для выполнения задач нам потребуются:
1. Паяльник (ИМХО, лучше всё паять — меньше вероятность сопли).
2. Клеммы типа «мама» — около 10-15 штук.
3. Реле типа 524.3747.
4. Бокорезы (кусачки).
5. Изолента.
6. Монтажный провод — 1 м.
7. Трубки термоусадочные.
8. Колодка на контакты реле.
9. Резистор номиналом ~10-20 KОм.
Далее — по пунктам:
1. Чтобы схема повторила восьмёрочную, нам нужно получить массу с мотора в момент,
когда щётка пришла на место.
Для этого:
а. Снимаем обшивку задней двери.
б. Снимаем задний дворник вместе с поводком.
в. Откручиваем гайку крепления электромотора к кузову (снаружи, под креплением
поводка).
г. Откручиваем две гайки крепления электромотора к кузову (внутри двери).
д. Снимаем мотор.
е. Включаем паяльник и отпаиваем бело-голубой и голубой провод от правого
контакта на двигателе.
ж. Спаиваем бело-голубой и голубой провода вместе и изолируем их изолентой.
з. На освободившийся контакт припаиваем кусок провода, второй его конец цепляем
на массу (проще всего положить под болт).
Всё. Двигатель нам даёт массу в момент, когда щётка на месте.
2. Подбор резистора ведётся методом научного тыка. Оптимально для меня — 16
КОм, что создаёт паузу примерно в 15 секунд.
а. Открываем реле паузы.
б. Выпаиваем из реле резистор, который идёт сразу от контакта J реле.
в. Впаиваем на его место искомый резистор.
3. ИМХО, прятать реле лучше под панелью слева, ибо герметичности дверей нет и не
будет, а вода при +12 В способна натворить бед.
В общем схема подключения выглядит так:
ZZToP,
22.06.05.
* * *
Установка реле стеклоочистителя задней двери с регулировкой паузы (вариант 2131).
В качестве реле было выбрано изделие 72.3777-01 производства «ЭНЕРГОМАШ» по причине наиболее легкой и логичной, на мой взгляд, инсталляции. Схема опубликована Electromaster’ом на 9 странице темы «Задний дворник». На всякий случай:
Снимаем внутреннюю облицовку задней двери:
Снимаем левые полку и облицовку задка:
Обжимаем мамой провод (не более 0,75 кв., длина с запасом, потом обрежем) и протягиваем через заднюю дверь, предварительно вынув уплотнение в двери. Я использовал для протяжки провод 2,5 кв., запустив его в дырку, в которую входят жгут проводов и трубка омывателя. Поймав его, примотал изолентой противоположный от мамы конец, и вытянул:
Далее смотрим, куда установить реле. У меня были два ушка, в которые сборщики не поставили хомуты:
Я решил так:
Подобрав необходимую длину провода до реле, примотал провод изолентой к уже проложенному жгуту:
В нише у
бачка омывателя изолентой прикрепил провод к существующему жгуту проводов.
Наощупь нашел провода, идущие к насосу омывателя. Протянутый через дверь провод подключаем к не черному!
Вариант на фото:
В соответствии со схемой собираем переходник в разрыв колодки подключения мотор-редуктора заднего дворника. (Для особо внимательных! На фото синие провода в колодке реле должны быть поменяны местами! Блин, час потратил, проверяя, пока понял, в чем дело. Когда понял, забыл сфоткать):
Инсталлируем
переходник:
Заправляем провода, чтобы не болтались:
Устанавливаем на место облицовки задней двери, боковины, уплотнения жгута и наслаждаемся результатом.
vic2131,
28.06.13
Переключатели и жгуты проводов — AM Equipment
Переключатель с задержкой для двухскоростных двигателей стеклоочистителей
Переключатель для одного двигателя или для парных двигателей
Две фиксированные скорости плюс переменная прерывистая задержка
Функция Push-to-Wash с функцией автоматического трехкратного цикла очистки 8007 900
Корпус переключателя, литой под давлением
Возможен режим парковки выбегом или динамической парковки
Корочего, защищаемого
Контролируемое микропроцессор
Реле твердотельного состояния
Ограниченный датчик схемы.
Для использования с системами 12 В или 24 ВСхемы подключения
Купить в Интернете: Магазин
Переключатель с поворотной ручкой для двухскоростных двигателей стеклоочистителей
Переключатель для одного двигателя или для парных двигателей
Доступен с опцией «нажми и омывай» с функцией автоматического трехкратного цикла очистки
Доступен динамический парк
Поставляется с монтажной гайкой и шайбой
Использование электрических клемм с наружной резьбой .25″
Для использования с системами 12 В или 24 В
Электрические схемы
Купить онлайн: Магазин
Кулисный переключатель для двухскоростных двигателей стеклоочистителей
Переключатель для одного двухскоростного двигателя стеклоочистителей
DPDT 3-позиционный переключатель (ВКЛ-ВКЛ-ВКЛ)
Внутреннее уплотнение 9 S с подсветкой
Для использования с системами 12 В или 24 В
Схема подключения
Купить онлайн: Магазин
9000 символ стеклоочистителя на линзе
Кулисный переключатель насоса омывателя
Работает с одним насосом омывателя
ВЫКЛ-Мгновенное включение
Внутреннее уплотнение
- Независимая подсветка омывателя с отпечатанным символом S на линзе с подсветкой
0007
Для использования с системами 12 В или 24 В
Схема подключения
Купить онлайн: Магазин
Кулисный переключатель для односкоростных двигателей стеклоочистителей
Переключатель для одного односкоростного двигателя стеклоочистителей
Конфигурируется для парковки двигателя по часовой или против часовой стрелки0007
Видимая часть переключателя с черным покрытием
Для использования с системами 12 В или 24 В
Жгут проводов для двигателей Coast to Park
Жгут проводов для односкоростных двигателей
Два варианта:
Привязь 13 см (5 дюймов), совместимая с мотор-редукторами постоянного тока серий 210 и 214
Жгут проводов 15 см (6 дюймов), совместимая с мотор-редукторами постоянного тока серии 212
Как определить, что переключатель или реле стеклоочистителя плохо поддаются ремонту.
..
Как определить, что переключатель или реле стеклоочистителя неисправны, что их можно починить…
Задайте вопрос, получите ответ как можно скорее!
☰
×
ЗАПРОСИТЬ ЦЕНУ
спросил
Джошуа
на
10 ноября 2017 г.
Как диагностировать неисправность переключателя или реле стеклоочистителей, из-за которой дворники не работают. (Уже заменен моторчик стеклоочистителя, поворотники работают нормально.
Пробег моей машины 150000 миль.
Моя машина с автоматической коробкой передач.
| Электрические компоненты не работают Осмотр | $94,99 — $114,99 | Получить предложение |
| Или для любого другого авторемонта | Получить предложение |
Кевин Гейнер
Автомобильный механик
35 лет опыта
Если вы подозреваете реле, запитайте соленоид реле напрямую двенадцатью вольтами.
Затем проверьте целостность контактов переключателя реле. Если непрерывности нет, так как на соленоид подается питание, то реле неисправно. Если вы подозреваете переключатель, просто включите переключатель и проверьте наличие 12 вольт от выхода переключателя до любой массы тела. Если 12 вольт не измеряются, то выключатель неисправен. Если в цепи есть неисправность, механик проследит ее, используя схему соединений в заводском руководстве по обслуживанию, найдет проводку, заземление, клемму или неисправность устройства, вызвавшую перебои в подаче питания, и устранит ее. Если вы хотите, чтобы необходимые шаги выполнял сертифицированный механик, отправленный YourMechanic прямо к вам, пожалуйста, запросите диагностику электрической цепи / компонента, и отвечающий сертифицированный механик быстро решит эту проблему для вас. Если у вас есть дополнительные вопросы или проблемы, не стесняйтесь снова обращаться к YourMechanic, поскольку мы всегда здесь, чтобы помочь вам.
Заявления, приведенные выше, предназначены только для информационных целей и требуют независимой проверки.
Пожалуйста, смотрите наш
Условия использования
подробнее
Получите мгновенную смету для вашего автомобиля
К вам приедут наши сертифицированные механики ・Гарантия на 12 месяцев и пробег 12 000 миль・Справедливые и прозрачные цены
Узнать цену
Механик со стажем?
Зарабатывайте до
$70/час
Подать заявку
Что спрашивают другие
Двигатель Mini Cooper S 2011 г. глохнет при запуске
Если вы цените свои деньги, держитесь подальше от дилерского обслуживания Mini. У моей соседки есть Mini, и она иногда подходит к ним и дает 5000 долларов здесь, 2000 долларов там. Эти Mini печально известны плохим зажиганием…
подумываю о покупке грузовика с пробегом 300 тысяч миль, в хорошем состоянии и т. д. это хорошая идея?
На что стоит обратить внимание, так это на полноразмерный грузовик с небольшим двигателем V6. Этот двигатель работал бы тяжелее, чем более крупный двигатель V8.
Это не значит, что двигатель плохой, но…
Низкое давление масла — Chevrolet S10 2000 года выпуска
Из-за веса масла предпочтительнее использовать 5w-30 в климатических условиях с температурой ниже 0 градусов, а 10w-30 — при температуре 0 градусов и выше. С учетом сказанного, нет ничего необычного в том, чтобы увидеть падение давления масла, когда…
Если я перевожу машину на драйв и нажимаю на газ, она не переключается на секунду, пока я не отпущу газ. Если я вожу его в овердрайве, он сдвигает
Здравствуйте, у вас есть опасения, что я настоятельно рекомендую не водить. Проблему нужно решать, транспортное средство придет в негодность. АКПП имеет 3 системы; электронные, гидравлические и механические. То, что можно описать, может быть внутренним механическим…
Дистанционный ключ не работает
Здравствуйте. Симптомы, которые вы испытываете, могут быть вызваны несколькими причинами.
Первое, что я бы сделал, это убедился, что в брелоке не разряжена батарея. Разряженная батарея может привести к срабатыванию пульта дистанционного управления и…
Утечка охлаждающей жидкости снаружи со стороны переднего пассажира
Похоже, ваш расширительный бачок охлаждающей жидкости протекает, так как именно здесь он обычно находится под капотом автомобиля. Если утечка возникает только после вождения автомобиля, скорее всего радиатор…
Заедание тормозного барабана заднего колеса
Проблема в механизме стояночного тормоза или заднем суппорте в сборе, если задние дисковые тормоза. Возможно, вам придется отпустить задние тормозные колодки, повернув задний регулятор через заднюю опорную пластину, чтобы снять барабан, чтобы узнать, что …
2009 VW CC не заводится, свет все работает, не затемняется, окна в порядке, батарея в порядке. . Нет звука щелчка. Звуковой сигнал не подается при блокировке
Наиболее вероятной причиной этой проблемы может быть стартер.
Часто стартер может выйти из строя, я не вызываю щелкающий звук, когда автомобиль пытаются запустить. Я бы рекомендовал иметь машину не будет…
Как лучше всего получить доступ к TCM на BMW X5 с настройкой E70? Я надеюсь не уронить транзистор.
Статьи по Теме
Пять самых продаваемых автомобилей в Колорадо в 2012 году
Колорадо Климат в Колорадо меняется в зависимости от того, где находятся водители. Те, кто живет на более низких высотах, видят много солнечного света в течение всего года, в то время как те, кто живет в горных районах, могут увидеть до 300 дюймов снега. В связи с этим…
Как выбрать подъемник для вашего Jeep Wrangler
Jeep Wrangler (https://www.yourmechanic.com/article/a-buyer-s-guide-to-the-2012-jeep-wrangler) — самый внедорожный автомобиль, который вы можете купить. дилерский центр. Все Jeep Wrangler поставляются с полным приводом и съемным верхом.
Для использования с системами 12 В или 24 В