Содержание
Вопрос\Ответ по генераторам
Вопрос: Если загорелась лампа аккумулятора на панели приборов, то это точно нет зарядки и сгорел генератор?
В большинстве случаев это именно так. Индикатор также будет светиться, если напряжение от исправного генератора «не доходит» до аккумуляторной батареи по причине, например, сильной коррозии, перегорания или обрыва силового провода от
генератора или отсутствия контакта в месте сопряжения силовых проводов. Часто такое соединение клемм силовых проводов от генератора и аккумулятора происходит на одном из болтов втягивающего реле либо непосредственно на «плюсовой»
клемме аккумулятора, которые могут подвергнуться сильной коррозии.
Вопрос: Из генератора слышен тонкий свист, подшипники недавно менял. Что может «свистеть» в генераторе?
Тонкий «электрический» свист может появиться при нарушении соосности ротора относительно статора генератора при его разборке-сборке, как результат недостаточного или чрезмерного стягивания передней и задней крышек генератора стяжными
шпильками.
Также свист может появиться при определенном износе щеток и коллектора генератора. Наконец, не исключена механическая природа такого «свиста», например, при расслоении изоляционных кембриков, входящих в конструкцию ротора и
статора, или же банальное попадание внутрь генератора каких-либо посторонних частиц. Кроме того, часто источником «свиста» оказывается не генератор, а старый приводной ремень. В любом случае, на наших сервисных центрах могут
определить и устранить источник подобных звуков.
Вопрос: При запуске мотора контрольная лампа на панели приборов вообще не горит, зарядки на «холостых» нет. Зарядка появляется, если только как следует «газануть». В чем проблема?
Проблема, скорее всего, в цепи возбуждения генератора, точнее-в её отсутствии. На больших же оборотах многие генераторы способны самовозбуждаться, поскольку магнитопровод ротора, так называемые «клювы», всегда имеет некоторую
остаточную намагниченность (даже при неисправной цепи возбуждения).
Схемотехника таких генераторов должна содержать дополнительные выпрямительные диоды, которые самостоятельно питают цепь реле-регулятора после запуска двигателя. Поскольку
контрольная лампа является элементом первичной цепи возбуждения генератора, то зачастую банальное перегорание этой лампы может привести к подобному эффекту. Либо находится в обрыве провод от этой лампы с панели приборов до клеммы возбуждения
генератора. Такая простейшая схемотехника была характерна для большинства европейских машин вплоть до начала 2000-х.
Вопрос: При замене АКБ перепутали клеммы. Из генератора пошел дым. Заводить теперь боимся. Что делать?
Знакомая история. Надо снимать генератор и нести в диагностику в любой наш сервисный центр. Крайне вероятно, что сгорел диодный мост или статорная обмотка генератора. Все «лечится», как обычно, за час-полтора. В любом их наших
сервисных центров Вам оперативно заменят вышедшую из строя деталь и выдадут гарантию на произведенный ремонт.
Вопрос: Какой толк от модного шкива на моем генераторе, который ещё крутится только в одну сторону, если он уже третий раз за 7 лет накрывается и стоит мама не горюй? Можно ли его заменить на обычный?
Установка шкивов с обгонной муфтой на современные генераторы — это не дань моде, а вынужденная мера. Подобные шкивы позволяют сглаживать влияние неравномерности вращения приводного ремня при разных режимах работы двигателя, особенно
дизельного, и особенно при резком торможении двигателя, или же при резком изменении нагрузки в электроцепи автомобиля, например, включении/выключении кондиционера, дальнего света и т. д., что также приводит к достаточно резкому изменению нагрузки
на двигатель, и, соответственно, на приводной ремень генератора. Обычный шкив при этом может «пробуксовывать», резко увеличивая износ ремня и уменьшая его срок службы. Нередки при этом и случаи обрыва ремня со всеми вытекающими
последствиями. К сожалению, конструкция подобных шкивов, как правило, с многорядными роликами, достаточно технологически сложна, что сказывается на их цене, а надежность, как показывает практика, недостаточна.
Средний срок службы таких шкивов -
60-100 тыс. км, что уже в разы меньше срока службы тех же подшипников генератора. Ставить обычные шкивы вместо шкивов с обгонной муфтой теоретически можно, но только на собственный страх и риск, учитывая возможные последствия, поскольку ни один
автопроизводитель никогда официально не даст согласия на такую замену! На наших сервисных центрах мы можем предложить как оригинальные шкивы с обгонной муфтой, так и более дешевые шкивы альтернативных производителей, которые всегда находятся в
наличии.
Вопрос: В каком диапазоне должно быть выходное напряжение генератора во время работы?
При всей простоте вопроса ответ на него не столь очевиден и однозначен. Производители применяют в большинстве автомобильных генераторов реле-регуляторы с напряжением отсечки от 13.9 до 15.1 Вольт. Но при максимальной нагрузке выходное напряжение
генератора, скажем, с отсечкой в 13,9 Вольт может «провалиться» и до 13,0-13,2 Вольт.
Для большинства электрооборудования автомобиля эта разница выходного напряжения генератора не столь критична, но вот для зарядки аккумулятора она
весьма существенна. Но ещё более существенной при эксплуатации аккумулятора является температура окружающей среды, от которой зависит плотность электролита батареи. В идеале определенному типу батареи при определенной температуре должно
соответствовать своё напряжение зарядки. Поэтому рекомендация, что напряжение зарядки должно быть не меньше, скажем 13,6 Вольт, возможно, будет оптимальной для африканского региона, либо для ОАЭ, но будет явно безграмотной например для Якутии или
для Магаданской области. И опять-таки 14,8 Вольт в качестве эталона для автомобилей регионов как например Якутия либо Магаданская область окажутся губительными для аккумуляторов в Африканских странах или ОАЭ («закипят»). Так что, с
одной стороны, технически грамотно было бы искать ответ на этот вопрос у конкретного производителя автомобиля, произведенного им именно для вашего региона! И всё же, с другой стороны, на основании многолетней практики ремонта генераторов и с
вышеупомянутой оговоркой считаем, что для Средней полосы России выходное напряжение генератора при его номинальной отдаваемой мощности должно быть не менее 13.
8 Вольт, а при минимальной нагрузке не должно превышать 14,8-14,9 Вольт. На некоторых
автомобилях американского производства допустимо выходное напряжение генератора и 15,1 Вольт. К слову сказать, уже появились автомобили с «умной» системой зарядки аккумулятора, учитывающей режим его эксплуатации, степень разрядки,
температуру окружающей среды и т. д., обеспечивающей оптимальное напряжение зарядки вне зависимости от выходного напряжения генератора.
Вопрос: Как измерить ток, который выдает генератор в сеть автомобиля? Вроде амперметр надо ставить в разрыв цепи, но не резать же автомобильные провода ради этого?
Действительно, обычный тестер здесь не подойдет, но провода резать нет необходимости, поскольку давно существуют приборы под названием «токосъемные клещи», позволяющие производить замеры постоянного тока, протекающего в
электропроводке, без разрыва электроцепи. К сожалению, по нашим наблюдениям на многих крупных автосервисах и даже дилерских центрах автоэлектрики зачастую не имеют понятия о существовании подобных весьма полезных приборов.
Все сервисные центры
Компании Вольтаж оснащены токосъемными клещами.
Вопрос: В генераторе, похоже, загремели (зашумели) подшипники. Сколько так ещё можно ездить?
Можно, конечно, ездить до тех пор, пока подшипники вообще не развалятся и генератор не заклинит. Правда, при этом возможен обрыв приводного ремня со всеми вытекающими последствиями, да и при таком варианте есть большая вероятность, что генератор
станет вовсе неремонтопригоден, поскольку разбитые подшипники могут привести в негодность их посадочные места в крышках генератора, а ротор из-за большого поперечного люфта просто-напросто «затрёт» статор. Короче, вместо сравнительно
дешевого ремонта по замене подшипников может возникнуть необходимость покупки нового генератора. Замена подшипников является самым популярным видом ремонта генераторов на всех наших сервисных центрах.
Вопрос: Есть подозрение, что у меня на машине периодически появляется перезаряд аккумулятора. Может ли генератор давать перезаряд?
К сожалению, в простейших схемотехнических решениях, до сих пор применяемых в подавляющем числе популярных автомобилей, индикатор заряда АКБ на панели приборов не будет гореть при перезаряде аккумулятора.
Если контрольная панель автомобиля не
оснащена вольтметром бортовой сети, то о неприятности с перезарядом аккумулятора можно узнать слишком поздно, а именно, по кислотному запаху из батареи, поскольку при перезаряде происходит активное выкипание электролита. Неисправный генератор с
«пробитым» реле-регулятором или диодным мостом, как правило, и является источником такой проблемы, но в этом случае перезаряд будет постоянным и никак не периодическим. Однако достаточно часто, особенно на генераторах японских и
корейских производителей, применяют схемные решения с обратной связью от АКБ, т..е., с дополнительным проводом от батареи к реле-регулятору генератора, что позволяет более точно поддерживать требуемое напряжение зарядки АКБ. Но вот в случае
обрыва этого провода или плохого его контакта в соединительной фишке вполне исправный генератор автоматически «уходит в перезаряд». Скорее всего, именно отсутствие надежного контакта может быть причиной периодического перезаряда АКБ.
На любом нашем сервисном центре достаточно квалифицированных мастеров, которые могут выявить и устранить причину перезаряда на любом автомобиле.
Вопрос: Заметил, что генератор на моей машине сильно греется, рукой не дотронуться. Не опасно ли это? Может ли генератор воспламениться?
Любой генератор на любой машине должен нагревается при работе. Наибольшему нагреву подвергается диодный мост, реле-регулятор, статор генератора. Рабочая температура полностью нагруженного генератора может достигать +90 С, а на автомобилях с
дизельным двигателем и того больше. Так что «щупать» генератор голыми руками не только бесполезное занятие, но и опасное. На нагрев генератора влияют его месторасположение на двигателе, суммарная мощность подключенных потребителей,
особенности вентиляции подкапотного пространства, а также температура окружающей среды. Известные случаи воспламенения генераторов на автомобиле обычно связаны с перегревом места присоединения клеммы силового провода к плюсовому болту генератора
из-за плохого контакта — не затянутой гайки, сильным окислением или коррозией и т.
д. Как раз в этом месте и может произойти локальный разогрев выше всех допустимых пределов. Причем воспламениться в первую очередь может именно сам силовой
провод, и только во-вторую очередь возможно воспламенение пластиковой задней крышки генератора, которые, кстати, встречаются далеко не на всех автомобильных генераторах. Также существует опасность воспламенения генератора в случаях нарушения
правил его эксплуатации «переплюсовка» АКБ, короткое замыкание в электроцепи автомобиля, работа генератора сверх номинальной нагрузки и т.д.
Причины поломки генератора
Как проверить провод возбуждения генератора?
Ремонт и обслуживание
Автор admin На чтение 4 мин Просмотров 276 Опубликовано
Содержимое
- Как проверить генератор мультиметром или вольтметром?
- Проверка регулятора напряжения
- Проверка диодного моста генератора
- Проверка тока отдачи
- Проверка тока возбуждения генератора
- Видео как проверить генератор автомобиля своими руками
Основным источником энергии в автомобиле является генератор, это своего рода «мини-электростанция».
Неправильная или нестабильная работа данного агрегата чревата низким уровнем заряда аккумулятора (аккумулятора). Неисправный генератор не обеспечивает зарядку, поэтому бортовая сеть автомобиля будет работать от аккумулятора, которого хватит ненадолго. В результате аккумулятор полностью разряжен, двигатель «глохнет» где-то за городом и у вас новая «головная боль» и необходимость замены генератора.
Чтобы не допустить подобного сценария, необходимо регулярно контролировать состояние этого устройства, а также уровень заряда, который оно обеспечивает. Если вы заметили какие-либо перебои в работе, вам необходимо проверить генератор, и теперь вы узнаете, как это сделать.
Но сначала, думаю, необходимо поговорить о мерах предосторожности и некоторых правилах, которые необходимо соблюдать при проверке этого прибора, чтобы не повредить его.
Запрещено:
- Проверить работоспособность генератора на короткое замыкание, т.е. «на искру».
- Подключите клемму «30» (в некоторых случаях «B +») к массе или клемме 67 (в некоторых случаях «D+»).

- Чтобы генератор работал без включения потребителей, особенно нежелательно работать с отключенным аккумулятором.
- Провести сварочные работы на кузове с подключенными проводами генератора и аккумулятора.
Важно:
- Проверка проводится с помощью вольтметра или амперметра.
- Клапаны управляются напряжением не более 12 В.
- При замене проводки электрогенератора необходимо подбирать провода одинакового сечения и длины.
- Перед проверкой устройства убедитесь, что все соединения исправны и приводной ремень правильно натянут. Правильно натянутым считается ремень, который при нажатии к центру с силой 10 кг / с прогибается не более чем на 10-15 мм.
Как проверить генератор мультиметром или вольтметром?
Проверка регулятора напряжения
- Для проверки регулятора напряжения понадобится вольтметр со шкалой от 0 до 15 В. Перед началом проверки необходимо прогреть двигатель около 15 минут на средних оборотах с включенными фарами.

- Измерьте напряжение между клеммами «массы» генератора и «30» («B +»). Вольтметр должен показывать нормальное напряжение для конкретного автомобиля. Например, для ВАЗ 2108 он будет соответствовать – 13,5-14,6 В. Если напряжение ниже или выше, то, скорее всего, требуется замена регулятора.
- Также вы можете проверить регулируемое напряжение, для этого подключите вольтметр к клеммам аккумулятора. Следует отметить, что это измерение будет неточным, если вы уверены, что проводка на 100% исправна. В то же время двигатель должен работать на близких средних оборотах при включенных фарах и других потребителях электроэнергии. Величина напряжения должна соответствовать определенному значению для конкретной модели автомобиля.
Проверка диодного моста генератора
- Включите вольтметр в режиме измерения переменного тока и подключите его к «массе» и клемме «30» («B +»). Напряжение не должно превышать 0,5В, иначе есть вероятность выхода из строя диода.
- Для проверки замыкания на землю необходимо отсоединить аккумуляторную батарею и отсоединить кабель генератора, идущий к клемме «30» («B+»).

- Затем подключите устройство между клеммой «30» («B +») и отключенным проводом генератора. Если ток разряда на приборе превышает – 0,5 мА, можно предположить, что имеет место пробой диодов или изоляции обмоток диода генератора.
- Ток отдачи проверяется с помощью специального щупа, который является дополнением к мультиметру. Это что-то вроде зажима или зажима, который зажимает провода, таким образом измеряя ток, протекающий по проводу.
Проверка тока отдачи
- Для измерения тока отдачи необходимо прикрыть провод щупом, идущий на вывод «30» («B+»).
- Затем запустите двигатель и произведите измерение; во время измерения двигатель должен работать на высоких оборотах. Включите приборы по очереди и снимите мерки для каждого потребителя отдельно.
- Затем посчитайте показания.
- Следующий тест необходимо провести при одновременном включении всех утилит. Значение измерения не должно быть меньше суммы показаний каждого из потребителей, при измерении каждого из них по очереди допускается расхождение в 5 А в нижнюю сторону.

Проверка тока возбуждения генератора
- Чтобы проверить ток возбуждения генератора, запустите двигатель и дайте ему поработать на высоких оборотах.
- Поместите измерительный зонд вокруг провода, подключенного к клемме 67 («D +»), показания на приборе будут соответствовать значению тока возбуждения, на работающем генераторе – 3-7 А.
Для проверки обмоток возбуждения потребуется снять щеткодержатель и регулятор напряжения. Может потребоваться очистка контактных колец, а также проверка на обрыв обмотки или замыкание на массу».
- Для этого испытания используется омметр, его щупы необходимо приложить к контактным кольцам, значение сопротивления должно быть в пределах 5-10 Ом.
- Затем подключите один щуп омметра к любому контактному кольцу, второй щуп к статору. На исправном генераторе мультиметр покажет бесконечно высокое сопротивление, иначе – обмотка возбуждения замкнута на массу».
Видео как проверить генератор автомобиля своими руками
youtube.com/embed/LLz87vI3Cf0″>
Оцените автора
Как проверить провод возбуждения генератора ваз 2107
Проверка генератора ваз 2107 производится, не снимая с автомобиля. Для этого потребуется вольтметр или мультиметр и контрольная лампа. Проверка генератора ваз 2107 заключается в замере напряжения выдаваемого им под нагрузкой и без включения потребителей. При подозрении на неисправность генератора необходимо в первую очередь проверить натяжение ремня привода генератора. Если натяжка ремня нормальная, то проверяем напряжение на клеммах аккумуляторной батарее. Значение напряжения при средних оборотах коленчатого вала и включенном дальнем свете фар, должно быть в пределах 14,5 – 13,5В.
Перезаряд характеризуется повышенным напряжением на клеммах аккумуляторной батареи, то есть напряжение выше 14,5 В. Причина связана с регулятором напряжения. Чаще всего его неисправность, но возможен плохой контакт в его соединениях.
Стоимость регулятора как правило не большая и в этом случае его проще сменить. Перед заменой зачистите место прилегания минусового вывода регулятора к корпусу генератора.
Проверка генератора ВАЗ 2107
Генератор «семёрки» вырабатывает электрический ток при работающем двигателе. Если с ним возникают неполадки, поиском причин и устранением поломок нужно заняться безотлагательно. Проблем с генератором может быть немало. Поэтому с возможными неисправностями нужно разобраться более подробно.
Проверка диодного моста
Диодный мост генератора состоит из нескольких выпрямительных диодов, на которые поступает переменное, а выходит постоянное напряжение. От исправности этих элементов напрямую зависит работоспособность самого генератора. Иногда диоды выходят из строя и нуждаются в проверке и замене. Диагностика проводится при помощи мультиметра или автомобильной лампочки на 12 В.
Мультиметром
Процедура состоит из следующих шагов:
- Проверяем каждый диод отдельно, подключая щупы прибора в одном положении, а затем меняем полярность.
В одном направлении мультиметр должен показать бесконечное сопротивление, а в другом — 500–700 Ом.Лампочкой
Если под рукой нет мультиметра, можно воспользоваться обычной лампочкой на 12 В:
- Отрицательную клемму батареи соединяем с корпусом диодного моста. Лампу подключаем в разрыв между плюсовым контактом аккумулятора и выводом генератора с маркировкой «30». Если лампа загорелась, диодный мост неисправен.
- Для проверки отрицательных диодов выпрямителя минус источника питания подсоединяем таким же образом, как в предыдущем пункте, а плюс — через лампочку с болтом крепления диодного моста. Горящая или мерцающая лампа свидетельствует о проблемах с диодами.
- Чтобы проверить положительные элементы, плюс батареи соединяем через лампу с контактом «30» генератора. Минусовую клемму подключаем к болту. Если лампа не загорается, выпрямитель считается рабочим.
- Для диагностики дополнительных диодов минус батареи остаётся на том же месте, что и в предыдущем пункте, а плюс через лампу соединяется с контактом «61» генератора.
Светящаяся лампа говорит о проблемах с диодами.
Видео: диагностика выпрямительного блока лампочкой
Мой отец, как и многие другие владельцы изделий отечественного автопрома, раньше ремонтировал блок выпрямителей генератора своими руками. Тогда необходимые диоды можно было достать без проблем. Сейчас детали для ремонта выпрямителя найти не так просто. Поэтому при поломке диодного моста его меняют на новый, тем более что сделать это гораздо проще, чем заниматься ремонтом.
Проверка реле-регулятора
Поскольку на ВАЗовские «семёрки» устанавливались разные регуляторы напряжения, на проверке каждого из них стоит остановиться более детально.
Совмещённое реле
Совмещённое реле составляет единое целое со щётками и монтируется на генератор. Снять его можно без демонтажа последнего, хотя это будет и непросто. Нужно подобраться к задней части генератора, открутить два винта крепления реле и вынуть его из специального отверстия.
Для проверки регулятора напряжения потребуются:
- источник питания с изменяемым напряжением 12–22 В;
- соединительный провод;
- лампочка на 12 В.

Сам процесс состоит из следующих шагов:
- Соединяем минус аккумулятора с массой реле, а плюс — с его контактом «В». К щёткам подключаем лампочку. Источник питания пока в схему не включаем. Лампочка должна загореться, при этом напряжение должно составлять около 12,7 В.
- К клеммам аккумулятора подключаем блок питания, соблюдая полярность, и повышаем напряжение до 14,5 В. Лампочка должна погаснуть. При понижении напряжения она снова должна загореться. Если это не так, реле подлежит замене.
- Продолжаем увеличивать напряжение. Если оно достигнет 15–16 В, а лампочка будет продолжать гореть, это будет свидетельствовать о том, что реле-регулятор не ограничивает напряжение, поступающее на АКБ. Деталь считается нерабочей, она перезаряжает батарею.
Отдельное реле
Отдельное реле крепится на кузове автомобиля, а напряжение с генератора сперва идёт на него, а затем на АКБ. В качестве примера рассмотрим проверку реле Я112B, которые также устанавливались на классические «Жигули».
В зависимости от варианта исполнения такой регулятор может крепиться как на кузов, так и на сам генератор. Демонтируем деталь и выполняем следующие действия:
- Собираем схему, аналогичную предыдущей, лампочку вместо щёток подключаем к контактам «Ш» и «В» реле.
- Проверку выполняем так же, как и в вышеописанном способе. Реле также считается неисправным, если лампа продолжает гореть при повышении напряжения.
Старый тип реле
Такой регулятор ставили на старую «классику». Устройство крепилось на кузов, его проверка имеет некоторые отличия от описанных вариантов. Регулятор имеет два вывода — «67» и «15». Первый соединяется с минусовой клеммой АКБ, а второй — с плюсовой. Лампочка подключается между массой и контактом «67». Последовательность изменения напряжения и реакция на него лампы те же.
Однажды при замене регулятора напряжения я столкнулся с такой ситуацией, когда после покупки и установки нового устройства на клеммах аккумулятора вместо положенных 14,2–14,5 В прибор показал более 15 В.
Новый реле-регулятор оказался попросту неисправным. Это говорит о том, что далеко не всегда можно быть полностью уверенным в работоспособности новой детали. При работе с электрикой я всегда контролирую необходимые параметры при помощи прибора. Если возникают проблемы с зарядкой АКБ (перезаряд или недозаряд), то поиск неисправностей я начинаю с регулятора напряжения. Это самая недорогая деталь генератора, от которой напрямую зависит, как будет заряжаться аккумулятор. Поэтому я всегда вожу с собой запасной реле-регулятор, поскольку неисправность может возникнуть в самый неподходящий момент, а без заряда АКБ много не проедешь.
Видео: проверка реле-регулятора генератора на «классике»
Проверка конденсатора
Конденсатор используется в схеме регулятора напряжения в качестве подавителя высокочастотных помех. Деталь крепится непосредственно к корпусу генератора. Иногда она может выходить из строя.
Проверка исправности этого элемента проводится специальным прибором.
Однако можно обойтись цифровым мультиметром, выбрав предел измерения 1 МОм:
- К выводам конденсатора подключаем щупы прибора. При исправном элементе сопротивление сначала будет небольшим, после чего начнёт увеличиваться до бесконечности.
- Меняем полярность. Показания прибора должны быть аналогичными. Если ёмкость пробита, то сопротивление будет небольшим.
Если деталь вышла из строя, заменить её несложно. Для этого достаточно открутить крепёжный элемент, удерживающий ёмкость и фиксирующий провод.
Видео: как проверить конденсатор автомобильного генератора
Проверка щёток и контактных колец
Чтобы проверить контактные кольца на роторе, генератор потребуется частично разобрать, сняв заднюю часть. Диагностика заключается в визуальном осмотре контактов на предмет изъянов и выработки. Минимальный диаметр колец должен составлять 12,8 мм. В противном случае якорь подлежит замене. Кроме этого, контакты рекомендуется очистить мелкозернистой наждачной бумагой.
Щётки также осматривают, а в случае сильной выработки или повреждении заменяют. Высота щёток должна составлять не менее 4,5 мм. В своих посадочных местах они должны ходить свободно и без заеданий.
Видео: проверка щёточного узла генератора
Проверка обмоток
Генератор «семёрки» имеет две обмотки — роторную и статорную. Первая закреплена на якоре и при работающем двигателе постоянно вращается, вторая — неподвижно зафиксирована на корпусе самого генератора. Обмотки иногда выходят из строя. Для выявления неисправности нужно знать методику проверки.
Обмотка ротора
Для диагностики обмотки ротора потребуется мультиметр, а сам процесс состоит из следующих действий:
- Измеряем сопротивление между контактными кольцами. Показания должны быть в пределах 2,3–5,1 Ом. Более высокие значения будут указывать на ненадёжный контакт между выводами обмотки и кольцами. Малое сопротивление говорит о замыкании между витками. В обоих случаях якорь требует ремонта или замены.

Обмотка статора
С обмоткой статора может произойти обрыв или короткое замыкание. Диагностика проводится также при помощи мультиметра или лампочки на 12 В:
- На приборе выбираем режим измерения сопротивления и поочерёдно подсоединяем щупы к выводам обмоток. Если обрыва нет, сопротивление должно быть в пределах 10 Ом. В противном случае оно будет бесконечно большим.
Проверка ремня
Генератор приводится в движение ремнём от шкива коленчатого вала двигателя. Периодически необходимо контролировать натяжение ремня, поскольку при его ослаблении могут возникать проблемы с зарядкой АКБ. Стоит также обращать внимание на целостность материала ремня. Если есть видимые отслоения, надрывы и другие повреждения, элемент нуждается в замене. Чтобы проверить его натяжение, следует выполнить следующие шаги:
- Нажимаем на одну из ветвей ремня, например, отвёрткой, одновременно замеряя прогиб линейкой.
Перед дальней поездкой я всегда осматриваю ремень генератора.
Даже если внешне изделие не имеет повреждений, в запасе вместе с регулятором напряжения я держу и ремень, ведь в дороге всякое может случиться. Однажды я столкнулся с ситуацией, когда ремень порвался и возникло одновременно две проблемы: отсутствие заряда АКБ и нерабочая помпа, поскольку насос не вращался. Запасной ремень выручил.
Проверка подшипников
Чтобы неисправность генератора, вызванная заклиниванием подшипников, не застала вас врасплох, при появлении характерного шума нужно провести их проверку. Генератор для этого потребуется демонтировать с автомобиля и разобрать. Диагностику выполняем в таком порядке:
- Визуально осматриваем подшипники, пытаясь выявить повреждения обоймы, шариков, сепаратора, следы коррозии.
Внимание при проверке стоит также уделять передней крышке генератора. На ней не должно быть трещин и других повреждений. При выявлении поломок деталь заменяют новой.
Как проверить диодный мост мультиметром?
Действуйте в следующей последовательности:
Снимите диодный мост с генератора (в противном случае провести проверку не выйдет).
Каждый диод необходимо проверять отдельно.
Установите на мультиметре режим «пищалки». В этом случае при замыкании щупов будет издаваться характерный писк. Если же такой функции нет, можно поставить переключатель тестера в положение «1кОм».
Прикоснитесь щупами к краям одного диода и проведите измерения, поменяв щупы местами. Диод можно считать исправным, если в одну из сторон он показал бесконечность, а в другую – около 500-700 Ом.
Если при обоих измерениях сопротивление слишком низкое или, наоборот, бесконечное, то диод (группа диодов) неисправна.
Причины отказа генератора ВАЗ 2107
Генератор на «семёрке» выходит из строя нечасто, но поломки всё же случаются. Поэтому о том, как проявляются неисправности, стоит знать более подробно.
Пробой или обрыв обмотки
От исправности катушек генератора напрямую зависит его работоспособность. С катушками может произойти обрыв и замыкание витков, пробой на корпус. При обрыве обмотки ротора заряд АКБ будет отсутствовать, о чём скажет светящаяся лампочка заряда аккумулятора на приборной панели.
Если проблема кроется в замыкании катушки на корпус, то такая неисправность в основном возникает в местах выхода концов обмоток к контактным кольцам. Замыкание статора возникает из-за нарушения изоляции проводов. В этой ситуации генератор будет сильно греться и не сможет обеспечить полноценный заряд батареи. Если же статорные катушки замыкают на корпус, генератор будет гудеть, греться, а мощность снизится.
Раньше обмотки генератора при повреждении перематывали, но сейчас этим практически никто не занимается. Деталь попросту заменяют новой.
Износ щёток
Щётки генератора обеспечивают подачу напряжения на обмотку возбуждения. Их неисправность приводит к нестабильному заряду или его полному отсутствию. При неисправности щёток:
- потребители часто отключаются по непонятным причинам;
- световые приборы работают тускло и мигают;
- напряжение бортовой сети резко снижается;
- АКБ быстро разряжается.
Реле-регулятор
Если после запуска двигателя на клеммах аккумулятора напряжении ниже 13 В или значительно выше 14 В, то неисправность может быть вызвана неполадками регулятора напряжения.
Выход из строя этого устройства может значительно сократить срок службы аккумулятора. Если после ночной стоянки стартёр не крутит или на самой батарее вы заметили белые подтёки, то самое время провести диагностику реле-регулятора.
В этом устройстве возможны такие неполадки:
- ненадёжный контакт со щётками;
- пробой элементов;
- внутренний обрыв цепи.
Заряд может отсутствовать по причине износа или зависания щёток, что связано с усадкой пружин при длительной эксплуатации.
Пробой диодов
Выходу диодного моста из строя могут предшествовать:
- попадание влаги внутрь генератора;
- грязь и масло;
- «прикуривание машины» при полном разряде АКБ и неправильном подключении проводов.
Если целостность диодов в случае «прикуривания» зависит от внимательности автовладельца, то от воздействия первых двух факторов никто не застрахован.
Подшипники
На генераторе ВАЗ 2107 установлено 2 шариковых подшипника, которые обеспечивают свободное вращение ротора.
Иногда генератор может издавать нехарактерные для его работы звуки, например, гул или посторонний шум. Разборка генератора и смазка подшипников может устранить проблему лишь временно. Поэтому лучше всего детали заменить. Если они выработали свой ресурс, то генератор будет издавать гудящий звук. Затягивать с ремонтом не стоит, поскольку велика вероятность заклинивания узла и остановки ротора. Подшипники могут разбиваться и гудеть из-за отсутствия смазки, большого износа или низкого качества изготовления.
Видео: как шумят подшипники генератора
Любую неисправность генератора ВАЗовской «семёрки» вполне возможно устранить своими руками. Чтобы выявить проблему, необязательно иметь специальное оборудование, владеть знаниями и навыками работы с электрооснащением автомобиля, хотя лишними они не будут. Для проверки генератора будет достаточно цифрового мультиметра или лампочки на 12 В.
Источник
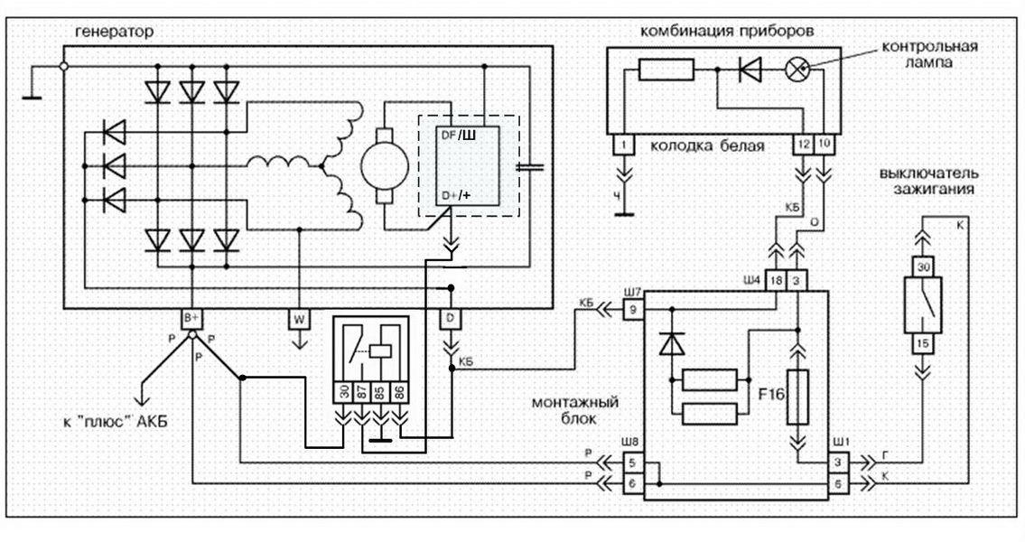
Схема подключения
Схема подключения генератора ВАЗ 2107 показана на фото:
Схема подключения цепей генератора ВАЗ 2107
На схеме подключения генератора 37.
3701: 1 – АКБ, 2,3,5 — выпрямительные диоды, 4 — генератор в сборе, 6 – статорная обмотка, 7 – реле-регулятор заряда, 8 – роторная обмотка, 9 – конденсатор, 10 — предохранители, 11 — индикаторная лампа, 12 — измеритель напряжения, 13 — реле, 14 — замок.
Если произведен контроль выходных параметров, они не соответствуют нормальным значениям, принимается решение для демонтажа и ремонта генератора
Причины выхода из строя генератора
Без специализированного оборудования определить точную причину поломки узла не всегда удается. Но, чаще всего к неполадке приводят:
- Заклинивание подшипников. Из-за высыхания смазки и постепенного износа подшипники заклинивают. Сначала обычно рвется ремень, что влечет необходимость переборки узла.
- Прогорание обмотки. Чаще всего обмотка прогорает вследствие проникновения химических веществ и солей, использующихся для посыпки дороги зимой.
- Износ щеток. Графитовые щетки постепенно стираются, поэтому их нужно периодически менять.
Если их вовремя не заменить, узел может полностью выйти из строя. - Неисправность реле. Устройство предназначено для предотвращения перезарядки аккумулятора. При его неисправности не происходит запуск генератора.
Для профилактики поломки следует своевременно производить плановое обслуживание автомобиля.
Особенности проверки
При проверке генератора автомобиля ВАЗ 2110, 2107 и других на исправность нужно соблюсти следующие условия:
- Для диагностики следует использовать точный мультиметр.
- Нормальным показателем напряжения тока является 12 В.
- В случае необходимости замены проводки нужно использовать провода с таким же сечением, как в оригинале.
- Перед проверкой следует проверить правильность подключения всех крепежей и натяжение ремня. Если нужно, соединения следует отрегулировать до нормального состояния, ослабить или подтянуть ремень.
В процессе проверки запрещено:
- накоротко замыкать провода;
- соединять клеммы, отличающиеся назначением и параметрами, замыкать клемму 30 или В+ на массу;
- диагностировать генератор без подключенных потребителей.

Диагностика генератора ВАЗ без снятия и специальных инструментов
Это не самый надежный и достоверный способ, но позволяет определить, функционирует генератор, или есть неисправности. Не требуется использование каких-либо специализированных инструментов, в том числе мультиметра. Снимать генератор не нужно.
Для диагностики следует запустить мотор и включить ближней свет. В рабочем состоянии от двигателя необходимо отсоединить минусовую клемму. Равномерный свет фар и стабильность такта двигателя свидетельствуют о нормальной работе генератора. Если наблюдаются сбои или меняется яркость света, вероятно генератор ВАЗ неисправен, нужно провести глубокую диагностику.
Симптомы неисправности
О неисправности генератора могут свидетельствовать следующие признаки:
- на «приборке» постоянно горит лампочка-сигнализатор;
- АКБ начал быстро разряжаться, а повторная зарядка не спасает положение;
- наблюдаются сбои в функционировании электрического оборудования (вентиляция и отопление, мультимедийные устройства, сигнализационная система и освещение), даже если мотор будет работать исправно;
- в автомобильном салоне появился запах чего-то горелого;
- генератор начал свистеть или шелестеть.

Если вы заметили эти симптомы, то следует незамедлительно отправиться в автосервис для проведения тщательной диагностики. Однако проверить работоспособность генератора можно и своими силами, особенно если у вас есть навыки использования автотестера.
Диагностика регулятора напряжения
Чтобы проверить регулятор напряжения на автомобиле ВАЗ 2114, 2106, следует выполнить такие действия:
- Запустить и прогреть двигатель, включив свет фар. Прогревать мотор следует порядка 15 минут. Для диагностики применяется мультиметр или вольтметр, способный выполнять замеры в диапазоне напряжений 0-15 В.
- Измерить напряжение между массой и клеммой 30. У большинства автомобилей в нормальном состоянии показатель будет в рамках 13,5-14,6 В. Значение меньше 13 В означает необходимость замены узла.
Проверка тока отдачи
Диагностика проводится при заведенном двигателе с высокими оборотами. Необходимо измерить ток, потребляемый узлами автомобиля. Щуп прижимается к проводу от клеммы 30 или В+.
Необходимо поочередно включать электроприборы автомобиля, и фиксировать показатели. Полученные значения следует суммировать. Затем нужно включить все приборы и замерить показатель тока. Полученный показатель следует сравнить с суммированным значением предыдущих измерений. Итоговое значение должно быть примерно на 5 А ниже суммированного показателя. Более высокое значение подтверждает неисправность узла.
Проверка обмоток
Сначала нужно визуально осмотреть обмотки. Если видимых дефектов нет, следует использовать мультиметр. Предварительно нужно выполнить такие действия:
- Демонтировать держатель щёток.
- Отсоединить регулятор напряжения.
- Прочисть контактные кольца.
- Диагностировать обмотку на предмет дефектов.
На мультиметре следует активировать функцию замера сопротивления. Измерение проводится между контактными кольцами и статором. В нормальном режиме значение будет от 5 до 10 Ом.
Щетки и контактные кольца
Кольца и щетки можно проверить визуально, оценив их состояние и исправность.
Проверить выступающую длину щеток. Она должна быть не меньше 4,5 мм. А в норме 8-10 мм.
Так же диаметр токосъемных колец должен быть минимум 12,8 мм. а в идеале 14,2-14,4. Изношенные кольца можно поменять, если вы найдете их в магазине. Снимаются они специальным съемником, при этом отпаиваются выводы обмотки. После установки новых колец их можно проточить на токарном станке для устранения биений и шлифануть мелкой наждачкой для ликвидации заусенцев.
Системы и методы управления возбуждением генератора
Системы возбуждения
Системы возбуждения можно определить как систему, которая подает ток возбуждения на обмотку ротора генератора. Хорошо спроектированные системы возбуждения обеспечивают надежность работы, стабильность и быструю переходную характеристику.
Четыре распространенных метода возбуждения включают:
- Шунт или самовозбуждение
- Система повышения возбуждения (EBS)
- Генератор с постоянными магнитами (PMG)
- Вспомогательная обмотка (AUX).

Каждый метод имеет свои индивидуальные преимущества. Во всех методах используется автоматический регулятор напряжения (AVR) для подачи постоянного тока на статор возбудителя. Выход переменного тока ротора возбудителя выпрямляется на вход постоянного тока для основного ротора генератора. Более продвинутые системы используют дополнительный вход в AVR. В этой статье будут рассмотрены конструкция, функции и применение каждого метода, а также приведены диаграммы и иллюстрации для каждого из них.
Автоматический регулятор напряжения (АРН)
Конструкция АРН зависит от используемого возбуждения. Все они получают входные данные от статора генератора, когда он вращается. АРН с возможностью получения второго входа для уменьшения или устранения внутренних гармоник, вызванных сигналами обратной связи нагрузки, используются для приложений с нелинейной нагрузкой. Обычно используются два типа:
- Силиконовый управляемый выпрямитель (SCR) — измеряет уровень мощности статора и определяет его срабатывание по напряжению возбудителя.
Может вызвать проблемы при использовании с нелинейными нагрузками. - Полевой транзистор (FET) — воспринимает уровень мощности от статора и преобразует его в сигнал с широтно-импульсной модуляцией (ШИМ) на возбудитель. Этот стиль AVR можно использовать для методов возбуждения. Нелинейные нагрузки не вызывают обратной связи, приводящей к сбоям возбуждения.
Шунт или самовозбуждающийся
Шунтирующий метод отличается простой и экономичной конструкцией для подачи питания на АРН. Этот метод не требует дополнительных компонентов или проводки. При возникновении проблем поиск и устранение неисправностей упрощается за счет меньшего количества компонентов и проводки для проверки.
Когда генератор вращается, статор подает входное напряжение на АРН. Кроме того, АРН имеет датчики, которые контролируют выход статора.
АРН обеспечивает питание возбудителя и выпрямляет его до постоянного тока. Ток индуцируется на статоре для выхода нагрузки.
Самым большим недостатком этой системы является то, что на АРН влияет нагрузка, которую питает генератор. Когда нагрузка увеличивается, напряжение начинает уменьшаться, и АРН должен подавать больший ток на возбудитель, чтобы удовлетворить спрос. Это доводит AVR до предела. Если AVR выходит за его пределы, поле возбуждения разрушается. Выходное напряжение уменьшается до небольшой величины.
Если произойдет короткое замыкание в цепи питания АРН, генератор не будет иметь источника возбуждения. Это приводит к потере выходной мощности генератора.
Генераторы с шунтирующим или самовозбуждающимся методом могут использоваться на линейных нагрузках (постоянная нагрузка). Генераторы с этим методом возбуждения не рекомендуются для приложений с нелинейными нагрузками (переменная нагрузка). Гармоники, связанные с нелинейными нагрузками, могут вызвать пробой поля возбуждения.
Система повышения возбуждения (EBS)
Система EBS состоит из одних и тех же основных компонентов, обеспечивающих входы и получающих выходы от AVR.
Дополнительными компонентами в этой системе являются:
- Модуль управления усилением возбуждения (EBC)
- Повышающий генератор возбуждения (EBG).
EBG установлен на ведомом конце генератора. Внешний вид такой же, как у постоянного магнита. EBG подает питание на контроллер при вращении вала генератора.
Модуль управления EBC подключен параллельно к AVR и возбудителю. EBC получает сигнал от AVR. При необходимости контроллер подает на возбудитель различные уровни тока возбуждения, которые зависят от потребностей системы.
Дополнительный источник питания системы возбуждения поддерживает требования к нагрузке. Это позволяет запустить генератор и восстановить напряжение возбуждения.
Эта система возбуждения не рекомендуется для приложений с длительным питанием. Он предназначен для аварийного или резервного питания. Когда генератор запускается, система EBS отключается до тех пор, пока не будет достигнута рабочая скорость.
EBG все еще генерирует энергию, но контроллер не распределяет ее.
Система допускает динамическую реакцию, менее дорогая и соответствует требованиям по обеспечению 300% тока короткого замыкания. Нелинейные нагрузки, такие как запуск двигателя, улучшаются по сравнению с методом шунта или с самовозбуждением.
Генератор на постоянных магнитах (PMG)
Генераторы, оснащенные постоянными магнитами, относятся к наиболее известным методам с раздельным возбуждением. На ведомом конце вала генератора установлен постоянный магнит.
PMG подает изолированное питание на АРН, когда вал генератора вращается. АРН использует дополнительную мощность при питании нелинейных нагрузок, таких как; запуск моторов.
При вращении вала генератора создается чистый, изолированный, непрерывный трехфазный сигнал.
Некоторые из преимуществ использования генераторов, оснащенных методом возбуждения PMG:
- Поле возбуждения не разрушается, что позволяет устранить устойчивые неисправности короткого замыкания.

- Изменение нагрузки не влияет на поле возбуждения.
- Напряжение создается при первоначальном запуске и не зависит от остаточного магнетизма в поле.
- При пуске двигателя поле возбуждения не разрушается из-за отсутствия питания АРН.
Система PMG увеличивает вес и размер со стороны генератора. Это наиболее часто используемый метод возбуждения для приложений, в которых используются двигатели с пуском и остановом, а также другие нелинейные нагрузки.
Вспомогательная обмотка (AUX)
Метод вспомогательной обмотки используется уже много лет. Область применения варьируется от морского до промышленного применения и более практична в более крупных установках.
Этот метод имеет отдельное поле возбуждения, однако не использует компонент, прикрепленный к ведомому концу вала генератора. В этих методах для дополнительного возбуждения используется вращение вала и постоянный магнит или генератор.
В статор установлена дополнительная однофазная обмотка. По мере вращения вала генератора основные обмотки статора подают напряжение на АРН, как и во всех вышеперечисленных способах.
Дополнительные однофазные обмотки подают напряжение на АРН. Это создает дополнительное напряжение возбуждения, необходимое при питании нелинейных нагрузок.
Для приложений с линейной нагрузкой могут использоваться методы возбуждения шунтирования, EBS, PMG и AUX. Шунтовое возбуждение является наиболее экономичным методом.
Для приложений с нелинейной нагрузкой можно использовать методы возбуждения EBS, PMG и AUX. Возбуждение PMG является наиболее распространенным и широко используемым.
>>Вернуться к статьям и информации<<
Системы и методы управления возбуждением генератора
Содержание
Системы возбуждения
Системы возбуждения можно охарактеризовать как структуру, которая придает ток возбуждения скручиванию ротора генератора .
Всесторонне продуманные схемы возбуждения обеспечивают неизменное качество работы, безопасность и быструю переходную реакцию.
К четырем основным методам возбуждения относятся:
- Шунтирующий метод или система возбуждения с самовозбуждением
- Система усиления возбуждения (EBS)
- Генератор с постоянными магнитами (PMG)
- Вспомогательная обмотка (AUX).
Каждая техника имеет свои индивидуальные фокусы. Во всех методах используется автоматический регулятор напряжения (AVR) для подачи постоянного тока на статор возбудителя. Выходная мощность переменного тока ротора возбудителя компенсируется вкладом постоянного тока для основного ротора генератора. Дальнейшие разработки фреймворков используют дополнительный вклад в AVR.
В этой статье исследуется разработка, возможности и применение каждой техники, а также схемы и схемы для каждой из них.
Автоматический регулятор напряжения (АРН)
Конструкция АРН отличается от используемого возбуждения.
Все получают взносы от статора генератора , когда он вращается. AVR, способные мгновенно уменьшать или стирать внутреннюю музыку, вызванную входными сигналами стека, используются для приложений с непрямой загрузкой. Обычно используются два вида:
Силиконовый управляемый выпрямитель (SCR) – измеряет уровень мощности статора и определяет его оконечную нагрузку для напряжения возбудителя. Может вызывать неудобства при использовании с непрямыми грузами.
Читайте также: Советы по покупке бывшего в употреблении дизельного генератора
Полевой транзистор (FET) – измеряет уровень мощности от статора и переводит его во флаг широтно-импульсной модуляции (ШИМ) для возбудителя. Этот стиль AVR, также называемый миганием поля, может использоваться для стратегий возбуждения. Непрямолинейные нагрузки не вызывают входных данных о сбоях возбуждения.
Шунт или система возбуждения с автономным питанием
Стратегия шунтирования представляет собой простой и практичный план подачи питания на АРН.
Этот метод не требует дополнительных сегментов или проводки. В тот момент, когда возникают проблемы, расследование перестраивается с меньшим количеством сегментов и проводки для утверждения.
Когда генератор поворачивается, статор подает входное напряжение на АРН. Более того, в АРН есть датчики, контролирующие выход статора.
АРН действует как стабилизатор энергосистемы. Он подает питание на возбудитель, который преобразуется в постоянный ток. Затем ток подается на статор для выхода стека.
Самым большим недостатком этой статической системы возбуждения является то, что АРН зависит от кучи, питаемой генератором. В момент, когда куча строится, напряжение начинает уменьшаться, и АРН должен дать больше энергии возбудителю, чтобы помочь запросу.
Это толкает AVR как можно дальше. Если АРН проталкивается, он сдерживает пробой поля возбуждения. Выходное напряжение уменьшается до небольшой суммы.
В случае короткого замыкания в цепи питания АРН генератор не будет иметь источника возбуждения.
Это приводит к потере выходной мощности генератора.
Генераторы с шунтирующим или автономным питанием могут использоваться при прямой нагрузке (постоянная нагрузка). Генераторы с этим методом возбуждения не рекомендуются для приложений с непрямолинейными нагрузками (разной нагрузкой). Звуки, связанные с непрямолинейными нагрузками, могут вызывать нарушения поля возбуждения.
Система усиления возбуждения (EBS)
Платформа EBS содержит аналогичные основные части, обеспечивающие вклад и получение дохода от AVR. Дополнительные сегменты в этой структуре:
- Модуль управления форсированием возбуждения (EBC)
- Генератор форсирования возбуждения (EBG).
EBG устанавливается на определенном конце генератора. Внешний вид такой же, как у неизменного магнита. EBG подает питание на контроллер, когда вал генератора вращается.
Модуль управления EBC подключен параллельно регулятору напряжения (АРН) и возбудителю. EBC получает движение от AVR.
В момент, когда это необходимо, контроллер подает на возбудитель изменяющиеся уровни тока возбуждения на уровнях, которые зависят от потребностей каркаса.
Дополнительная мощность, поддерживаемая каркасом возбуждения, поддерживает потребности стека. Это позволяет генератору запуститься и компенсировать напряжение возбуждения.
Эта система возбуждения не предназначена для приложений непрерывного питания. Он предлагается для применения в условиях кризиса или снижения мощности. В момент запуска генератора каркас EBS отделяется до момента, когда достигается рабочая скорость. EBG все еще вырабатывает энергию, но контроллер не управляет ею.
Каркас принимает во внимание динамическую реакцию, более доступен по цене и отвечает требованиям для обеспечения 300% тока короткого замыкания. Непрямые нагрузки, например запуск двигателя, усиливаются по сравнению со стратегией шунтирования или самовозбуждения.
Генератор с постоянными магнитами (PMG)
Синхронные генераторы, оснащенные постоянными магнитами без замены, являются одними из наиболее известных стратегий с независимым питанием.
На определенном конце вала генератора установлен вечный магнит.
Современные системы возбуждения, такие как PMG, обеспечивают раздельную подачу питания на AVR, когда вал генератора вращается. АРН обеспечивает питание, используя дополнительную мощность при обеспечении непрямых нагрузок, например, запуск двигателей.
При вращении вала генератора создается безупречный, незацепленный, непрерывный трехступенчатый сигнал.
Некоторые из наиболее заметных преимуществ использования генераторов, оснащенных технологией возбуждения PMG:
- Поле возбуждения не сминается благодаря управляемому отключению для очистки.
- Изменение нагрузки не влияет на поле возбуждения.
- Напряжение производится при вводном запуске и не зависит от выдающихся результатов в полевых условиях.
- При пуске двигателя поле возбуждения не падает ввиду отсутствия питания АРН.
Система PMG увеличивает вес и размер генераторной части. Это наиболее часто используемый метод возбуждения для приложений, в которых используются двигатели, которые запускаются и останавливаются, и другие непрямолинейные нагрузки.
Вспомогательная обмотка (AUX)
Стратегия вспомогательной обмотки используется уже довольно давно. Использования идут от морского до промышленного применения и более функциональны в более крупных учреждениях.
Эта стратегия имеет другое поле возбуждения, но не использует сегмент, связанный с определенным концом полюса генератора. В этих методах используется вращение вала и вечный магнит или генератор для дополнительного возбуждения.
В статор введена дополнительная одноступенчатая обмотка. По мере вращения вала генератора основные обмотки статора подают напряжение на АРН, как и во всех ранее упомянутых методах.
Дополнительные одноступенчатые обмотки подают напряжение на АРН. Это делает необходимым дополнительное напряжение возбуждения при работе с непрямолинейными нагрузками.
Для приложений с прямой нагрузкой могут использоваться стратегии шунтирования, EBS, PMG и AUX. Возбуждение шунта является самой разумной стратегией.
Для приложений с непрямой нагрузкой можно использовать стратегии возбуждения EBS, PMG и AUX. Возбуждение PMG является наиболее известным и широко используемым.
Ознакомьтесь с перечнем генераторов
Часто задаваемые вопросы о возбуждении в генераторе :
Что такое возбудитель?
Возбудитель помогает создавать магнитное поле, подавая электрический ток, который может быть в форме батареи или генератора.
Зачем генераторам возбуждение?
Механическая энергия превращается в электрическую путем перемещения электрических проводников в магнитном поле с помощью генераторов. Возбуждение создает это электромагнитное поле, которое инициирует преобразование.
Что происходит, когда генератор теряет возбуждение?
Когда генератор теряет возбуждение, ток в роторе постепенно уменьшается, а напряжение поля также уменьшается на постоянную времени поля. В таком случае генератор и потребляет реактивную мощность, действуя как асинхронный генератор, из энергосистемы, а не генерирует реактивную мощность.
Что такое система возбуждения? Определение и типы системы возбуждения
Определение: Система, которая используется для подачи необходимого тока возбуждения на обмотку ротора синхронной машины, такая система называется системой возбуждения. Другими словами, система возбуждения определяется как система, которая используется для создания потока за счет пропускания тока в обмотке возбуждения. Основным требованием к системе возбуждения является надежность при любых условиях эксплуатации, простота управления, простота обслуживания, устойчивость и быстрая переходная характеристика.
Необходимая мощность возбуждения зависит от тока нагрузки, коэффициента мощности нагрузки и скорости машины. Большее возбуждение требуется в системе, когда ток нагрузки велик, скорость меньше, а коэффициент мощности системы становится отстающим.
Система возбуждения представляет собой единый блок, в котором каждый генератор переменного тока имеет свой возбудитель в виде генератора.
Централизованная система возбуждения имеет два или более возбудителя, питающих шину. Централизованная система очень дешевая, но сбой в системе негативно влияет на генераторы в силовой установке.
Система возбуждения в основном подразделяется на три типа. Они
- Система возбуждения постоянного тока
- Система возбуждения переменного тока
- Система возбуждения ротора
- Бесщеточная система возбуждения
- Система статического возбуждения
Их типы подробно описаны ниже.
1. Система возбуждения постоянного тока
Система возбуждения постоянного тока имеет два возбудителя – основной возбудитель и вспомогательный возбудитель. Выход возбудителя регулируется автоматическим регулятором напряжения (AVR) для управления выходным напряжением на клеммах генератора. Вход трансформатора тока в АРН обеспечивает ограничение тока генератора при неисправности.
Когда выключатель возбуждения разомкнут, резистор разряда возбуждения подключается к обмотке возбуждения, чтобы рассеять накопленную энергию в обмотке возбуждения, которая обладает высокой индуктивностью.
Главный и вспомогательный возбудители могут приводиться в действие либо главным валом, либо отдельным двигателем. Обычно предпочтение отдается возбудителям с прямым приводом, так как они сохраняют работу единичной системы и возбуждение не возбуждается внешними возмущениями.
Номинальное напряжение главного возбудителя составляет около 400 В, а его мощность составляет около 0,5 % от мощности генератора переменного тока. Неисправности в возбудителях турбогенератора довольно часты из-за их высокой скорости, поэтому в качестве резервного возбудителя предусмотрены отдельные возбудители с приводом от двигателя.
2. Система возбуждения переменного тока
Система возбуждения переменного тока состоит из генератора переменного тока и тиристорного выпрямительного моста, непосредственно соединенного с главным валом генератора переменного тока. Основной возбудитель может иметь самовозбуждение или отдельное возбуждение. Систему возбуждения переменного тока можно разделить на две категории, которые подробно объясняются ниже.
а. Система возбуждения с вращающимся тиристором
Система возбуждения с ротором показана на рисунке ниже. Вращающаяся часть обведена пунктирной линией. Эта система состоит из возбудителя переменного тока, стационарного поля и вращающегося якоря. Выход возбудителя выпрямляется двухполупериодной тиристорной мостовой выпрямительной схемой и подается на основную обмотку возбуждения генератора переменного тока.
Обмотка возбуждения генератора также питается через другую цепь выпрямителя. Напряжение возбуждения может быть создано за счет его остаточного потока. Блок питания и управление выпрямителем формируют управляемый сигнал запуска. Сигнал напряжения генератора усредняется и напрямую сравнивается с настройкой напряжения оператором в автоматическом режиме работы. В ручном режиме работы ток возбуждения генератора сравнивается с отдельной ручной регулировкой напряжения.
б. Бесщеточная система возбуждения
Эта система показана на рисунке ниже.
Вращающаяся часть обведена пунктирным прямоугольником. Бесщеточная система возбуждения состоит из генератора переменного тока, выпрямителя, основного возбудителя и генератора переменного тока с постоянными магнитами. Основной и вспомогательный возбудители приводятся в движение главным валом. Главный возбудитель имеет стационарное поле и вращающийся якорь, непосредственно подключенный через кремниевые выпрямители к полю главных генераторов переменного тока.
Пилотный возбудитель представляет собой генератор с постоянными магнитами с приводом от вала, имеющий вращающиеся постоянные магниты, прикрепленные к валу, и трехфазный стационарный якорь, который питает поле основного возбудителя через кремниевые выпрямители в поле основного генератора переменного тока. Пилотный возбудитель представляет собой генератор с постоянными магнитами, приводимый в действие валом, с вращающимися постоянными магнитами, прикрепленными к валу, и трехфазным неподвижным якорем, который питает основной возбудитель через трехфазные двухполупериодные тиристорные мосты с фазовым управлением.




Светящаяся лампа говорит о проблемах с диодами.
Если их вовремя не заменить, узел может полностью выйти из строя.


Может вызвать проблемы при использовании с нелинейными нагрузками.
