Категория: Авто Многие отечественные автомобили по прежнему оснащаются обычной контактной батарейной системой зажигания, недостатки которой известны всем: низкая энергия искры, ненадежность механических контактов, через которые протекает большой ток, невозможность работы с более мощной низкоомной катушкой. И как следствие — плохой запуск в зимнее время, неустойчивая работа двигателя на низких оборотах, высокий СО, и т.д. Установка бесконтактных систем от автомобилей других марок, в большинстве случаев требует установки датчиков-распределителей с датчиками Холла, которые по своим центробежным и другим характеристикам, а чаще и по чисто конструктивным свойствам просто, не подходят к машинам старого типа. Выйти из положения можно, если использовать штатный контактный датчик, но не для коммутации большого тока через катушку, а для возбуждения транзисторного коммутатора. Принципиальная схема такого коммутатора показана на рисунке выше. Прерыватель коммутирует ток в базовой цепи транзистора VT1 В момент замыкания контактов транзистор открывается и это приводит к открыванию выходного транзистора VT3. Ток протекает через катушку зажигания. Затем контакты прерывателя размыкаются и VT3 закрывается. В контуре, образованном катушкой L1 и конденсатором С1 возникают колебания и во вторичной обмотке L1 появляется высокое напряжение. Транзистор VT2 служит для контроля за работой выходного каскада и в случае превышения допустимого тока он открывается под действием падения напряжения на R6. В результате напряжение на базе VT3 уменьшается и аварийный режим прекращается. Схема на R7, R8 и VD1 служит для защиты выходного каскада от выбросов напряжения. Вместо транзистора КТ8109А можно КТ890А, КТ898А. В качестве корпуса и радиатора для VT3 используется корпус неисправного коммутатора от автомобиля ГАЗ-2410. Транзистор устанавливается на место неисправного транзистора этого коммутатора. Плата демонтируется и детали коммутатора паяются частично на её дорожках, частично объемным способом. Корпус может быть и другой, в любом случае требуется качественный теплоотвод, a VT3 должен быть изолирован от массы. Конденсатор С1 должен быть на напряжение не менее 400 В. При отсутствии стабилитрона Д816А его можно не устанавливать, но при этом возрастет вероятность выхода из строя транзисторов от выбросов напряжения по цепи питания. Катушка зажигания — низкоомная типа Б114 или Б116 от автомобиля «Волга* или от ВАЗ-08. Возможно не менять катушку, а оставить старую — высокоомную, система зажигания и в этом случае будет работать лучше чем с контактным прерывателем, но энергия искры получится меньше чем с низкоомной катушкой. |
| Поделитесь с друзьями ссылкой на схему: |
6.04.20 861 Система зажигания. Устр.авт.
- Система зажигания обеспечивает воспламенение рабочей смеси в камерах сгорания в строго определенные моменты в соответствии с порядком работы цилиндров и режимом работы двигателя
- Система зажигания обеспечивает воспламенение рабочей смеси в камерах сгорания в строго определенные моменты в соответствии с порядком работы цилиндров и режимом работы двигателя
- По принципу прерывания тока системы зажигания подразделяются:
- По принципу прерывания тока системы зажигания подразделяются:
- На контактную (рассмотрена в 1 части)
- На контактно-транзисторную
- На бесконтактную (транзисторную)
В этом случае механический прерыватель управляет только транзисторным коммутатором, который, в свою очередь, управляет накопителем энергии.
Такая конструкция имеет существенное преимущество перед прерывателем без транзисторного коммутатора — оно заключается в том, что здесь контактный прерыватель обладает большей надежностью за счет того, что в этой системе через него протекает существенно меньший ток (соответственно практически исключается пригорание контактов прерывателя во время размыкания).
Соответственно и конденсатор, подключенный параллельно контактам прерывателя стал не нужным.
В остальном система полностью аналогична классической системе.
1 — свеча зажигания; 2 — провод высокого напряжения; 3 — боковой контакт распределителя; 4 — ротор распределителя; 5 — кулачок; 6 — контакты прерывателя; 7 — коммутатор; 8 — первичная обмотка катушки зажигания; 9 — вторичная обмотка; 10 — центральный провод высокого напряжения; 11 — включатель зажигания; 12 — аккумуляторная батарея; А — прерыватель; Б — база; В — катушка зажигания; К — коллектор; Э – эмиттер.
https://whatisvehicle.
wordpress.com/chapter6/ch6part3/ch6part3tszk/
При замыкании контактов прерывателя(7) через них начинает протекать ток базы транзистора VT1, который открывается и включает первичную обмотку катушки зажигания к источнику питания.
При размыкании контактов прерывателя транзистор VT1 закрывается, ток в первичной цепи резко прерывается и на свечах появляется всплеск высокого напряжения, как и в контактной системе.
Характеристики контактно- транзисторной системы аналогичны контактной, за исключением того, что снижения вторичного напряжения на низких частотах, вращения кулачка не происходит.
Импульсный трансформатор Т в схеме ускоряет запирание транзистора, цепь VD1, VQ2 защищает транзистор от перенапряжений, а конденсатор С2 — от случайных импульсов напряжения по цепи питания. Конденсатор С1 способствует уменьшению коммутационных потерь, в транзисторе.
Добавочный резистор 4 закорачивается при пуске двигателя.
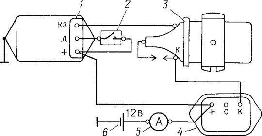
1 — аккумуляторная батарея; 2,3 — контакты выключателя зажигания; 4,5 — добавочные резисторы; 6 — коммутатор; 7 — прерыватель
Недостатки, связанные с наличием контактов прерывателя, полностью устранили, применив системы с бесконтактным управлением моментом зажигания и механическими автоматами регулирования угла опережения зажигания. Сигналы, которые руководят моментом зажигания, формируются бесконтактными датчиками, которые устанавливают в распределителе вместо подвижной пластины, прерывателя и кулачка.
Применяют в основном два типа генераторных датчиков:
— магнитоэлектрический индукционный датчик , который устанавливают на автомобилях типа ГАЗ , ЗИЛ , Лиаз , УАЗ . Принцип работы такого датчика основывается на явлении электромагнитной индукции. Он состоит из неподвижной катушки с определенным количеством витков и постоянного магнита, который вращается от коленчатого вала двигателя;
— датчик Холла , принцип действия которого состоит в возникновении ЭДС в полупроводниковой пластине с током, который находится в магнитном поле.
Магнитная система, как правило, монтируется в датчик, а коммутация магнитного потока осуществляется специальной шторкой из магнитоэлектрической стали, механически соединенной с коленчатым валом.
https://mehanik-ua.ru/laboratornye-raboty/73-laboratornye-rabtoty-traktory-i-avtomobili/1450-beskontaktno-tranzistornaya-sistema-zazhiganiya-laboratornaya-rabota.html
а — нет магнитного поля и по полупроводнику проходит ток питания в направлении АВ;
б — под действием магнитного поля Н появляется ЭДС Холла — EF; в — датчик Холла
Датчик Холла через специальный разъем 2 проводами низкого напряжения соединен с коммутатором, который, в свою очередь, подключен к источнику тока и катушки зажигания.
При замкнутом выключателе 1 и вращении валика датчика-распределителя на выходе датчика Холла возникают импульсы напряжения, которые из контакта 2 разъема поступают на контакт 6 коммутатора и руководят его работой, осуществляя подачу и прерывание тока в первичном круге катушки зажигания.
Изменение магнитного поля вызовет изменение напряжения Холла, которое можно использовать для управления коммутатором. Магнитное поле, создаваемое постоянным магнитом, может прерываться лопастями обтюратора, вращающегося на валу распределителя зажигания. Через кремниевую пластинку пропускается ток примерно 30 мА, тогда как напряжение Холла составляет около 2 мВ, увеличиваясь с ростом температуры. Пластинка обычно составляет одно целое с интегральной схемой, осуществляющей усиление и формирование сигнала.
При открытом зазоре между постоянным магнитом и датчиком Холла пластинка выдает напряжение. Если зазор перекрывается лопастью обтюратора, магнитное поле замыкается через лопасть и не попадает на пластинку Холла. Напряжение при этом падает.
Сигнал с граней пластинки попадает в усилитель и формирователь импульсов, после чего он может управлять коммутатором (включением и выключение катушки).
1 — обтюратор с лопастями, 2 — постоянный магнит, 3 — чувствительный элемент, 4 — провода датчика.
Коммутация тока в первичной обмотке индукционной катушки в БТСЗ осуществляется транзистором.
На рисунке изображена принципиальная схема бесконтактной транзисторной системы зажигания с магнитоэлектрическим индукционным датчиком, который представляет собой однофазный генератор сменного тока с ротором на постоянных магнитах, число пар полюсов которого отвечает числу цилиндров двигателя.
К такой БТСЗ входят также высоковольтный датчик распределитель 2 (датчик и распределитель конструктивно объединены в один агрегат — датчик-распределитель), катушка зажигания 4 , транзисторный коммутатор 3, свечи зажигания 1 и другие элементы.
1 — муфта распределителя; 2 — опорная пластина; 3- корпус распределителя;
4 — масленка; 5 — вывод; 6 — вакуумный регулятор; 7 — крышка распределителя; 8 — центральный угольный электрод с пружиной; 9 — внешний контакт ротора; 10 — центральный контакт ротора;
11 — ротор; 12, 19 — втулки; 13 — статор магнитоэлектрического датчика;
14 — регулировочные шайбы;
15, 17 — подшипники; 16 — центробежный регулятор опережения зажигания;
18 — валик распределителя; 20 — метки; 21 — ротор датчика; 22, 24 — пластины;
23 — обмотка; 25, 27 — полюсные наконечники;
26 — кольцевой постоянный магнит
Коммутатор управляет замыканием первичной цепи катушки зажигания на массу.
При этом коммутатор не просто разрывает первичную цепь по сигналу с импульсного датчика — коммутатор должен обеспечить предварительную зарядку катушки необходимой энергией. То есть, до управляющего импульса с датчика, коммутатор должен предугадать, когда нужно замкнуть катушку на землю, для того чтобы её зарядить. Причём, он должен это сделать так, чтобы время заряда катушки было приблизительно постоянным (достигался максимум накопленной энергии, но не допускался перезаряд катушки).
Для этого коммутатор вычисляет период импульсов приходящих с датчика. И в зависимости от этого периода, вычисляет время начала замыкания катушки на землю. Другими словами, чем выше обороты двигателя, тем раньше коммутатор будет начинать замыкать катушку на землю, но время замкнутого состояния будет одинаковым.
Одна из модификаций этой системы с механическим распределителем и катушкой зажигания, отдельно стоящей от распределителя и коммутатора получила устоявшееся название » бесконтактная система зажигания (БСЗ) «.
Общая схема бесконтактной системы зажигания:
Для установки зажигания на статоре и роторе нанесенные метки 20 , которые совмещают при положении поршня первого цилиндра двигателя в ВМТ конца такта сжатия.
Во время вращения ротора датчика напряжение, которое развивается им, подается на вход транзисторного коммутатора, который коммутирует ток в первичной обмотке катушки зажигания, обеспечивает накопление энергии в ней и возникновение высокого напряжения во вторичной обмотке в момент искрообразования соответственно углу опережения зажигания.
В случае применения БТСЗ с датчиком Холла время накопления энергии в катушке зажигания остается постоянным независимо от частоты вращения коленчатого вала. Энергия искры здесь в 3-4 разы выше, чем в КСЗ. Коммутатор такой системы довольно сложный (включает микросхему, силовой транзистор, несколько резисторов, стабилитроны и конденсаторы) и нуждается в осторожности в процессе эксплуатации.
В частности, отсоединение провода от свечи может привести к пробою коммутатора или распределителя
В отличие от прежде рассмотренных систем зажигания, управляющие импульсы напряжения здесь формируются в датчике, который кроме гальваномагнитного элемента Холла имеет усилитель и компаратор и выполнен в виде функционально и конструктивно завершенного узла. Он выдает полностью сформированный сигнал, параметры которого не зависят от частоты вращения, условий и продолжительности эксплуатации, обеспечивает стабильные характеристики искрообразования
Такая система зажигания является системой высокой энергии. В ней применяют катушку зажигания с уменьшенной индуктивностью и активным сопротивлением первичной обмотки 0,45 ± 0,05 Ом, что дает возможность увеличить ток размыкания до 8-9 А, повысить уровень накопительской энергии и скорость роста импульса высокого напряжения до 700 В/мкс.
Тем не менее, по этим причинам на коммутатор возлагают дополнительные функции, среди которых: ограничение тока в первичном круге катушки при низкой частоте вращения вала двигателя; отключение катушки при неработающем двигателе; регулирование времени накопления энергии в катушке в зависимости от режима работы двигателя, который существенным образом снижает надежность работы коммутатора.
Применение данной системы зажигания позволяет снижать расход горючего, повышать мощность двигателя, уменьшать вредные выбросы благодаря более высокому напряжению разряда в 30000В и более качественному сгоранию топливно-воздушной смеси.
- Самостоятельно изучить презентацию Система зажигания-2
- Составить конспект слайдов 2,3,16,18,
- Составить схему с описанием слайды 4,5,7,9,14
- Ответить на контрольные вопросы используя знания, интернет ресурс при необходимости:
- Какой недостаток контактной системы зажигания был устранен в контактно-транзисторной системе?
- Какой элемент системы коммутирует первичную цепь обмотки возбуждения ?
- Что представляет новый блок — электронный коммутатор?
- Какую роль выполняют конденсаторы С1 и С2 в контактно-транзисторной системе зажигания?
- Какие типы генераторных датчиков применяют в бесконтактно-транзисторной системе зажигания?
- Что происходит, е сли зазор перекрывается лопастью обтюратора, магнитное поле замыкается через лопасть и не попадает на пластинку Холла?
- Перечислите преимущество применения бесконтактно-транзисторной системы зажигания
- В чем отличие бесконтактно-транзисторной системы зажигания от микропроцессорной современного автомобиля?
Как собрать транзисторные модули зажигания
ЗАЖИГАНИЕ
СИСТЕМЫ
> ТРАНЗИСТОР ЗАЖИГАНИЯ
МОДУЛИ > КАК СОЗДАТЬ
КАК СОЗДАТЬ ТРАНЗИСТОРНЫЕ МОДУЛИ ЗАЖИГАНИЯ
«Большинство проблем с карбюратором связаны с электричеством» Это было
давным-давно сказал мне сообразительный старый автомеханик, и это оказалось правдой
больше раз, чем я могу вспомнить.
Стандартная установка точек Кеттеринга/конденсатора опережения зажигания работает
просто отлично, если грани параллельны и чисты, закрыты
надлежащее давление, а конденсатор (конденсатор — текущий термин)
хорошее и нужное значение. Много «если», тебе не кажется? Также,
к сожалению для нас, производителей моделей двигателей, либо слишком большой
Должны использоваться точки / конденсатор от двигателей газонокосилок более старого типа.
или миниатюрный набор очков придется изготавливать из сомнительных
материалов и с сомнительной точностью. Большинство моделей двигателей не имеют
сальники вала и небольшая утечка масла на точки
вызвать большие проблемы. Никогда не задумывались, почему так много моделей газовых двигателей на
дисплей на выставках никогда не запускался? Вы думаете, это потому, что они
легкий старт и хорошие бегуны? Некоторые могут быть. Но сколько на самом деле
в противном случае отличные двигатели не будут работать или их будет так трудно запустить из-за
проблемы с зажиганием, о которых владелец даже не побеспокоится? Какой позор! Если
вам не нравится, когда ваши двигатели заканчиваются просто полочными моделями, тогда
Продолжай читать!
Я наткнулся на ответ несколько лет назад в журнальной статье, написанной
от Floyd Carter, и все мои газовые двигатели с зажиганием от свечей зажигания используют его
с отличными результатами.
Оригинальный модуль транзисторного зажигания (TIM-4)
представляет собой простую двухтранзисторную схему, которую можно легко собрать в домашних условиях. ТИМ-4
был разработан для работы от 3,6 вольт (три никель-кадмиевых элемента последовательно) для
использовать с двигателями авиамоделей. Это избавит от всех проблем
стандартные балльные системы. Катушка будет давать хорошую горячую искру каждый
время. Для срабатывания схемы требуется очень небольшой ток (25 мА). Этот
позволяет использовать крошечный микропереключатель для точек, которые можно легко
скрытый. Дугового разряда нет, поэтому контакты в микропереключателе размыкаются.
никогда не гори. Если вы хотите, чтобы ваша модель старинного двигателя была подлинной, или
на уже построенных двигателях, которые вы не хотите менять, старая точка
набор можно использовать по желанию. «Конденсатор» не нужен, но может быть
включены для внешнего вида.
А теперь действительно БОЛЬШОЕ преимущество…….. Так как теперь у нас есть
схема, которую так легко запустить, мы можем использовать крошечный магнитный датчик
вместо механических точечных контактов (переключатель большой силы тока)!
магнитный датчик называется «устройством на эффекте Холла».
Они действительно крошечные,
толщиной всего 0,125 x 0,170 x 0,060 дюйма (3 мм x 4,3 мм x 1,52 мм).
Вместо кулачка для управления контактами используется крошечный магнит (диаметром всего 1/8 дюйма).
толщиной 1/16″ или меньше), установленный на барабане или диске (кулачковая шестерня)
запускает устройство Холла, которое установлено в непосредственной близости. Зал
датчик расположен удаленно от печатной платы, которую можно скрыть
под двигатель, или куда пожелаете. Теперь у вас есть высшая степень
маленькое и надежное зажигание, отсутствие механических частей, трущихся блоков или контакта
баллы вообще! Цепи чрезвычайно надежны.
Флойд — бывший специалист по аэрокосмической электронике, который сейчас наслаждается жизнью и
намерен продолжать это делать. Он продает свои блоки ТИМ-4 в готовом виде. Он
не делает какие-либо устройства доступными в виде комплектов. На самом деле есть
ничего сложного в построении этих схем, кроме небольшого
внимательность и проявление здравого смысла.
С некоторой помощью и советом
от Флойда (и против некоторых!) Я делаю эти комплекты доступными по
следующих условиях: Если вы не умеете паять, не
иметь паяльник мощностью от 25 до 35 Вт (макс.) (не припой мощностью 150–300 Вт).
пистолеты), не имеют опыта работы с электронными частями и
печатные платы, то вам, вероятно, не стоит заказывать эти комплекты, потому что я
положительно не заменит любую поврежденную деталь за мой счет для любого
причина. Я продам замену поврежденным деталям по очень разумной цене.
цены в том маловероятном случае, если они вам понадобятся.
Я заменил некоторые компоненты оригинального блока TIM на 6 вольт
работа на стационарных двигателях. Я обозначаю это как TIM-6.
Для запуска двигателя с электронным зажиганием вам потребуются: модуль TIM-6,
подходящая 6-вольтовая катушка зажигания (см. ниже), свеча зажигания и хороший 6-вольтовый
вольтовая батарея, которая может обеспечить по крайней мере 5 ампер.
Эти модули зажигания могут использоваться на многоцилиндровых двигателях, если модель
катушки зажигания, такие как Exciter, Modelectric или Gettig и имеющие
сопротивление первичной обмотки не менее 1 Ом.
Эта комбинация
запускает мой V-Twin, V-Four и другие двигатели без проблем.
Если вы хотите использовать автомобильные или мотоциклетные катушки зажигания с
сопротивление первичной обмотки менее 1 Ом, используйте соответствующий балласт
резистор включен последовательно с катушкой, чтобы потребляемый ток не превышал 4,5
ампер
Угол выдержки зажигания
Эмпирическое правило для расчета
угол выбега составляет об/мин кулачкового вала x 0,0075 для 4-тактных двигателей или коленчатого вала.
RPM x 0,0075 для двухтактных двигателей. Это будет определять вращение вала
в градусах, что катушка должна быть под напряжением (точки замкнуты или Холла
Датчик включился). Слишком маленький угол остановки будет ограничивать максимальные обороты двигателя.
так как искра будет слабой или отсутствовать — слишком большой угол выдержки будет
перегреть катушку и электронику на малых оборотах. Простой расчет или
два определят радиус от центра вала для установки
магнит и датчик Холла.
Высокоскоростным двигателям нужен малый радиус (или
несколько магнитов по дуге), чтобы получить достаточный угол выдержки, медленный ход
двигатели требуют большего радиуса (или меньшего магнита), чтобы предотвратить
чрезмерный угол вылета. Вычислите угол выдержки для наибольшего
ожидаемые обороты двигателя. Таким образом, если двухтактный двигатель имеет максимальные обороты
скажем, 6000 об/мин, тогда 0,0075 умножить на 6000 = угол вылета 45 градусов. в
выше, нарисуйте круг, представляющий наименьший радиус, который вы можете
монтировать магниты в диск, а также иметь датчик Холла, установленный в том же
радиус. Характеристики двигателя определят это. Нарисуйте угол 45 градусов
линии от центра этого круга. Дуга на окружности между
Линии под углом 45 градусов — это длина дуги, необходимая для магнитов. Для
4-тактный двигатель при 6000 об/мин, используйте скорость кулачкового вала 3000 об/мин, что
дает угол вылета 22,5 градуса. Если датчик Холла можно установить так
что его можно вращать вокруг центра вала, угол опережения зажигания
можно настроить на «продвижение» или «замедление».
Постарайтесь правильно остановиться
за хорошо работающий двигатель. См. диаграмму ниже.
Очень немногим моделям двигателей требуется более одного магнита для получения правильного
угол задержки — ни одному из моих двигателей не требовалось более одного магнита / цилиндра.
Следующие измерения относятся к датчикам Холла и магнитам, которые я
на данный момент есть в наличии.
Магниты TIM-6 имеют диаметр 1/8 дюйма и толщину 1/16 дюйма. С диаметром 1/8 дюйма редко
магниты земли на расстоянии 0,030 дюйма от поверхности датчика Холла, датчик
быть включенным в течение времени, необходимого для перемещения магнита 0,125″
по лицевой стороне датчика. Другими словами, в определенной точке, как одно ребро
магнита начинает двигаться по поверхности датчика Холла, датчик
включится и останется включенным до тех пор, пока магнит диаметром 1/8 дюйма не переместится
поперек поверхности датчика Холла на расстоянии 0,125 дюйма, так как магнит
перемещается за пределы этой точки, датчик Холла снова отключается.
расстояние, на которое перемещаются магниты при включении, не меняется
значительно с магнитами от 0,025″ до 0,035″ от Холла
Сенсор, так что расстояние не так критично.
Для магнита диаметром 2 мм на расстоянии 0,030 дюйма от Холла
На лицевой стороне датчика датчик Холла будет включен в течение всего времени, пока он
принимает для диаметра 2 мм. редкоземельный магнит для перемещения на расстояние 0,050 дюйма
на лицевой стороне датчика. Все эти измерения проводились с использованием
УЦИ на моем фрезерном станке.
Более подробная информация находится в Strictly I.C. журнал № 27 и № 36. Предыдущие выпуски
доступен [email protected]
Обратите внимание
Мне задают много вопросов
об использовании этих модулей зажигания на цепной пиле, травоядке и прочих
нестационарные и/или немодельные двигатели. Многие из этих типов двигателей
были преобразованы и работают в различных приложениях.
Однако,
Я не претендую на пригодность какого-либо из вышеперечисленных устройств зажигания для
не модельные двигатели. Некоторые из этих типов двигателей могут быть подходящими, а некоторые
может не быть. Если вы хотите преобразовать эти двигатели, вы сами,
поэтому вам следует рассмотреть возможность использования этих модулей зажигания и / или катушек.
на немодельных двигателях быть экспериментом с вашей стороны. Пожалуйста, также
примечание — электрические предметы не подлежат возврату по очевидным причинам.
причины.
Принимая во внимание вышеизложенное,
вы хотите идти вперед в любом случае, вот несколько рекомендаций. С правом
напряжение аккумулятора и, что очень важно, катушка зажигания с первичной обмоткой.
сопротивлением не менее 1 Ом, не вижу смысла предприимчивому
человек не должен быть в состоянии преобразовать большинство, если не все, из этих двигателей.
В двух словах определите по вашему двигателю минимальный диаметр круга
вы можете использовать, чтобы получить правильный угол задержки (см.
выше) от вращающегося
магнит(ы), которые установлены на барабане или диске где-то на
коленчатый вал (2-тактный) или кулачковый вал (4-тактный) и подходящее крепление
стационарный датчик Холла в непосредственной близости от вращающегося(их) магнита(ов)
и сделать эту установку. Это все модификации, которые вам нужно сделать
к одноцилиндровому двигателю. Есть много способов настроить
системы зажигания многоцилиндровых двигателей. Обычно несколько магнитов и
требуется дистрибьютор. Опять же, я не консультирую, так что вы на
твой собственный. Также, если вы собираетесь использовать двигатель с радиоуправлением,
помните, что вся система зажигания — модуль ТИМ, катушка, свечной провод,
вилка и т. д. должны быть экранированы и заземлены на двигатель, чтобы предотвратить
радиопомехи и возможная потеря управления вашей моделью. На
с другой стороны, я разговаривал с некоторыми парнями, которые говорят, что не нашли
это необходимо с их конкретной магнитолой, установив магнитолу как
как можно дальше от фюзеляжа самолета.
Вам решать, что вам удобно.
Удачи!
Как работает транзисторная система зажигания? – БиоСидмартин
Как работает транзисторная система зажигания?
Вот как они работают. Транзистор представляет собой электронный переключатель без движущихся частей. Он использует очень небольшой ток, чтобы вызвать гораздо больший заряд. В большинстве транзисторных систем зажигания точки прерывателя вставлены в цепь управления, а катушка подключена к силовой цепи.
Что такое транзисторное зажигание?
ВВЕДЕНИЕ. Тип транзисторной катушки зажигания (TCI) системы зажигания с индуктивным разрядом (IDI) представляет собой электронную систему зажигания, используемую в двигателях внутреннего сгорания. Система зажигания обеспечивает искру высокого напряжения в каждом из цилиндров двигателя для воспламенения воздушно-топливной смеси.
Что такое транзисторная система зажигания от магнето?
В известном виде транзисторные магнето системы зажигания.
транзистор зажигания включен последовательно с резистором в цепь первичной обмотки. значительно снижается высокое напряжение, выделяющееся во вторичной обмотке якоря зажигания.
Что такое электронная система зажигания?
Электронная система зажигания представляет собой тип системы зажигания, в которой используется электронная схема, обычно состоящая из транзисторов, управляемых датчиками, для генерации электронных импульсов, которые, в свою очередь, генерируют. Магнитное поле создается в катушке зажигания из-за этого непрерывного замыкания и размыкания цепи.
В чем разница между TCI и CDI? Катушки
CDI имеют низкий импеданс и индуктивность (XL < 1 Ом) и могут достигать высоких оборотов. Этот тип зажигания дает большую мощность и короткие искры. TCI Ignition заряжает катушку током до того, как произойдет искра. Катушки TCI имеют высокий импеданс (> 1 Ом) и могут работать на более низких оборотах.
В чем разница между CDI и TCI?
Разница между TCI и CDI: CDI Ignition создает искру, разряжая конденсатор, нагруженный высоким напряжением от 200 до 450 вольт, от катушки зажигания с помощью известного тиристора SCR, в то время как TCI Ignition заряжает катушку током до того, как появится искра.
Выполнено. Искра возникает, когда ток резко прерывается.
Как работает электронное зажигание мотоцикла?
Электромагнитный пусковой механизм состоит из ротора (обычно прикрепленного к коленчатому валу) и электронных магнитов с двумя фиксированными полюсами. Когда верхняя точка вращающегося ротора проходит мимо неподвижных магнитов, на тиристор подается небольшой электрический ток, который, в свою очередь, формирует искру зажигания.
Какие существуют 4 типа системы зажигания?
В настоящее время мы различаем четыре типа систем зажигания, используемых в большинстве легковых и грузовых автомобилей: обычное зажигание с точкой прерывания, высокоэнергетическое (электронное) зажигание, зажигание без распределителя (отработанная искра) и зажигание с катушкой на свече.
Какие бывают электронные системы зажигания?
Типы систем зажигания:
- В основном конвекционные Системы зажигания бывают 2 типов:
- I. Аккумулятор или катушка зажигания:
- Система зажигания разделена на 2 контура:
- Примечание:
- II.

- :
- Система зажигания с емкостным разрядом:
- Транзисторная контактная система зажигания (TAC):
Электронная система зажигания
Что такое полностью транзисторный?
: транзисторный усилитель с транзисторами.
Какие части электронной системы зажигания?
Электронная система зажигания состоит из следующих частей:
- Аккумулятор.
- Замок зажигания.
- Электронный модуль управления.
- Арматура.
- Катушка зажигания.
- Дистрибьютор.
- Свеча зажигания.
Что такое транзисторная система зажигания?
Транзистор прерывает проводящую цепь с относительно большим током, т. е. он управляет большим током в цепи коллектора при меньшем токе в базовой цепи. Поэтому для помощи в работе прерывателя контактов используется транзистор. Следовательно, эта система известна как система зажигания с помощью транзисторов или транзисторная система зажигания.
Как перевести систему зажигания вашего автомобиля с CB-точки на электронную?
В старых автомобилях с карбюратором для зажигания свечей зажигания используется контактный выключатель (CB). Вы можете преобразовать систему зажигания вашего автомобиля с CB-конденсаторного типа в электронную с использованием транзисторного переключения. Схема электронной катушки зажигания показана на рис. 1, а ее электрические соединения на рис. 2.
Какие части системы зажигания автомобиля?
Состоит из аккумулятора, замка зажигания, транзистора, коллектора, эмиттера, балластного резистора, прерывателя контактов, катушки зажигания. трамблер и свечи. Эмиттер транзистора соединен с катушкой зажигания через балластный резистор. К аккумулятору подключается коллектор.
Как работает транзистор?
Эмиттер транзистора соединен с катушкой зажигания через балластный резистор. К аккумулятору подключается коллектор. Кулачок в распределителе вращается двигателем.
При этом ток через эти контакты будет минимальным и эти контакты перестанут обгорать, к тому же транзисторный коммутатор, имеющий современный транзистор в выходном каскаде, позволит коммутировать больший ток и использовать низкоомную катушку зажигания, которая обеспечивает более высокую мощность искры.


